直播课堂
HOME
直播课堂
正文内容
plc灯光程序编程 PLC控制彩灯项目,超详细案例讲解,快来收藏
发布时间 : 2026-01-03
作者 : 小编
访问数量 : 23
扫码分享至微信

PLC控制彩灯项目,超详细案例讲解,快来收藏

导读:本案例主要让读者练习西门子S7-200SMART系列PLC位逻辑指令、定时器、移位指令、子程序的结构等。

控制示意图

如图3-1所示为彩灯控制示意图。

图3-1 彩灯控制

控制要求描述

现有L1-L8共8盏彩灯,要求按下开始按钮,霓虹灯L1-L8以正序每隔1S轮流点亮,当L8亮后,停2S;然后,反向逆序间隔1S轮流点亮,当L1再亮后,停5S,重复上述过程。按下停止按钮,彩灯停止工作。

I/O分配

根据控制要求描述对需要用到的I/O进行分配,如图3-2所示:

图3-2 I/O分配表

【相关指令解读】:此案例主要用到移位指令和其它指令配合,这里主要解读移位指令。

循环左移字节(图3-2):循环移位指令将输入值 IN 的位值循环左移位,位置循环移位计数 N,然后将结果装载到分配给 OUT 的存储单元中。 循环移位操作为循环操作。

图3-2:循环左移字节

举例说明1:程序如图3-3,利用系统时钟SM0.1第一个扫描周期给QB0字节中赋值为1,此时QB0中最低位(Q0.0)为 1。当按下I0.0按钮后,QB0字节中的数据左移一位,Q0.1变为1。

图3-3

举例说明2:程序如图3-4,利用系统时钟SM0.1第一个扫描周期给QB0字节中赋值为1,此时QB0中最低位(Q0.0)为 1。当按下I0.0按钮后,QB0字节中的数据左移二位,Q0.2变为1。

图3-4

循环右移字节: 如图3-5,循环移位指令将输入值 IN 的位值循环右移,位置循环移位计数 N,然后将结果装载到分配给 OUT 的存储单元中。 循环移位操作为循环操作。

图3-5:循环右移字节

举例说明1:程序如图3-6,利用系统时钟SM0.1第一个扫描周期给QB0字节中赋值为1,此时QB0中最低位(Q0.0)为 1。当按下I0.0按钮后,QB0字节中的数据右移一位,Q0.7变为1。

图3-6

举例说明2:程序如图3-7,利用系统时钟SM0.1第一个扫描周期给QB0字节中赋值为1,此时QB0中最低位(Q0.0)为 1。当按下I0.0按钮后,QB0字节中的数据右移二位,Q0.6变为1。

图3-7

程序控制程序

(1)主程序,对数据初始化,调用相关子程序。M1.0接通代表左移位开始,左移开始之前,将1赋值给QB0。M1.2接通代表右移开始,将128给到QB0, Q0.7为1。程序如图3-8所示

图3-8主程序

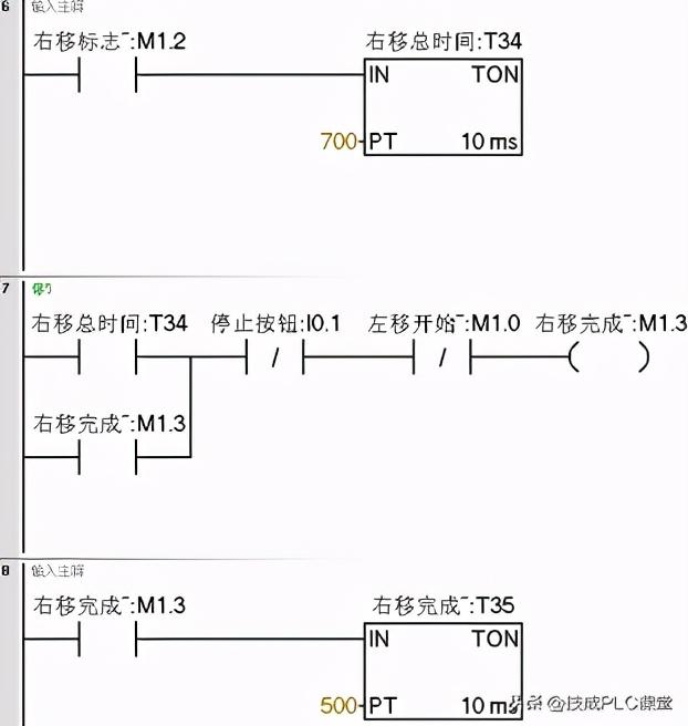
(2)循环子程序主要控制灯是启停和循环。按下启动按钮,左移开始标志位M1.0自锁,总共移7位,定时时间为7秒,左移完成断开M1.0延时2秒接通右移标志位M1.2。右移完成延时5秒接通M1.0左移开始标志位,形成循环。程序如图3-9所示

图3-9循环程序

(3)左移程序,利用移位指令和系统时钟配合。程序如图3-10所示

图3-10左移程序

(4)右移子程序程序,利用移位指令和系统时钟配合。程序如图26-6所示

本案例采用子程序的结构编程,并且结合循环指令、定时器指令等编写彩灯循环案例。希望大家能在此文章中汲取西门子200SMART PLC编程相关知识及理念。

(来源:技成培训网,作者:郭彪,留言处大家可以补充文章解释不对或欠缺的部分)

西门子PLC经典案例,用两种编程方法实现两灯交替闪烁

今天给大家说一个西门子案例——西门子S7-200SMART PLC怎么实现两灯交替闪烁

我们先来看看这个案例的具体要求:

使用定时器Q0.0和Q0.1,当按下启动按钮时Q0.0亮,1秒后Q0.0灭,同时Q0.1亮,再过两秒后Q0.1灭。以此循环,直到按下停止按钮,Q0.0和Q0.1全灭

首先画时序图。再用定时器加比较的方法会把很多复杂的东西简单化

时序图就是表示地址或变量根据时间的变化而变化的图形

整个占用的时间为3秒,需要用到100毫秒定时器

设:定时器的当前值为X,0≦X﹤10的时候,Q0.0亮;当10≦X﹤30时,Q0.1亮。

接下来就是循环的问题,循环就是用最后一个状态作为第一个状态的启动条件。

定时器PT值为3秒(数值计作30),使用TNO接通延时定时器,当当前值=设定值,状态输出为1时,即定时器状态位T37=1时,就去复位定时器,再从0开始,这个就是自复位,就是自己复位自己,到了3秒就从0开始。

最后梳理下编写程序的思路:

1、 启停控制——输出启动标志位,输出为1,并保持(自锁)

2、 定时器控制——用启动标志位去接通定时器,让其工作

3、 比较——0-1秒Q0.0输出,1-3秒Q0.1输出

于是程序如图:

此外还有第二种方法哦,会使用到震荡电路(闪烁电路)以及两个定时器交替控制,一个控制接通时间,一个控制断开时间,一起来看看。

看完这段程序,建议大家还是自己动手 操作一遍,效果会更好哦!

往期优秀文章回顾:

238道低压/初级电工考试题,2017和2018版(附答案)

相关问答

PLC基本指令控制彩灯?

同学你好,你把指令转成梯形图就可以了。总共四十五个指令,1LDM80022ZRSTS0S253SETS04STLS05LDX06SETS207STLS208OUT...

plc灯闪烁的频率如何写?

1HZ就是1秒一次,用1秒时钟脉冲就可以。PLC输出的频率,可以当做周期来看,比如红灯闪烁,蜂鸣器响之类的,单位是Hz(赫兹)脉冲就不一样了,比如输出点外接伺...

基于PLC舞台艺术彩灯控制系统设计电视台的舞台灯光控制可以...

[最佳回答]LDM8002SETS0STLS0LDX0SETM21SETM22SETM23SETM21STLM21SETY000OUTT0K10LDT0SETM...

plc带指示灯需要接继电器吗?

1.需要接继电器。2.因为PLC(可编程逻辑控制器)带指示灯只能提供信号指示,无法直接控制外部设备。而继电器可以将PLC的信号转换为电流或电压输出,从而实现对...

能告诉我!彩灯程序?,彩灯用途?

[回答]“音控/停止/程控”开关打在“音控”位置,“程控/停止/手控”开关打在“程控”位置,此时喷泉运行是用控制柜内部PLC的程序自动运行。CD播放歌曲,可...

plc可以控制最常用的哪些东西?

1、开关量的逻辑控制这是PLC最基本、最广泛的应用领域,它取代传统的继电器电路,实现逻辑控制、顺序控制,既可用于单台设备的控制,也可用于多机群控及自动化流...

家庭ktv灯光可以怎么做

现在市场上已经有家庭娱乐型灯光产品了,你只需一只满天星激光灯再加吊顶型扫描灯(备注扫描灯主要用在地面布景色),再加一个15WLED图案灯即可在40平方的空间内...

主机一启动,PLC与显示屏之间通讯出现井号,-ZOL问答

1.你可以检查一下PLC与触屏屏的通讯插头,很有可能时间长了插接不好,拆了检查一...打开pLC显示屏全显#,模块灯光一闪一闪是什么问题应该是哪里有干扰,需要编程的...

plc的编程辅助继电器有多少接点?

PLC编程辅助继电器的接点数量并不固定,它取决于PLC的型号和制造商。一般来说,PLC编程辅助继电器的接点数量可以从几十个到数百个不等。这些接点可以被程序控制...

s7300彩灯循环移位指令?

s7300彩灯的循环移位指令有如下移位指令一共有四个循环右移、循环左移、右移、左移循环移位指令(左、右)八个位是循环移动的也就是说循环左移1位就是向左...

 串串烧小游戏  朝鲜向东海岸方向发射不明飞行物 
王经理: 180-0000-0000(微信同号)
10086@qq.com
北京海淀区西三旗街道国际大厦08A座
©2026  上海羊羽卓进出口贸易有限公司  版权所有.All Rights Reserved.  |  程序由Z-BlogPHP强力驱动
网站首页
电话咨询
微信号

QQ

在线咨询真诚为您提供专业解答服务

热线

188-0000-0000
专属服务热线

微信

二维码扫一扫微信交流
顶部