研选课堂
HOME
研选课堂
正文内容
plc编程序子程序 通过《装料卸料案列》教你如何编写一个PLC程序
发布时间 : 2026-02-16
作者 : 小编
访问数量 : 23
扫码分享至微信

通过《装料卸料案列》教你如何编写一个PLC程序

导读:本案例主要让读者练习西门子S7-200SMART系列PLC位逻辑指令、定时器、子程序的结构,了解编写一个程序的思路。

目的:

把A料罐的料自动运至料槽C里

控制要求:

1.有上电自动回原点功能 :当设备上电时,将执行回原点动作;

2.有手/自动功能:可以切换手动和自动模式控制设备;

3.自动循环模式:机器重复执行的“自动控制过程”1-4;

4.单循环模式:机器执行完一次“自动控制过程”1-4后停止。

【文末免费领取PLC学习资料】

【文末免费领取PLC学习资料】

【文末免费领取PLC学习资料】

自动控制过程:

1.按下自动启动按钮,如果小车在原点,则打开装料阀装料。

2.10s后,关掉装料阀,小车前进,前进至终点后停止。

3.打开卸料阀。

4.12秒后,关闭卸料阀,小车后退,后退至原点停止。

在编写程序之前I/O表是需要先整理好的,也方便选型、后续编写程序、读程序等。

I/O表

流程图:

理清思路,把动作过程找出来,之后做出流程图。看着流程图,把流程图中要用到的PLC的输入输出点都找到,标记出来。自动程序是根据流程图编写的,读者们可以对照流程图和程序。

自动控制流程图

【PLC程序】

主程序:MAIN

调用开机回原点,手动,自动子程序,I0.0在这里的作用是机器只能在手动或者自动模式,防止启动了两种工作模式。

子程序:开机回原点

程序段1: PLC上电或者手动/自动模式切换时,复位Q0.0开始的4位和M20.0,步数赋值0,做数据初始化。

【文末免费领取PLC学习资料】

【文末免费领取PLC学习资料】

【文末免费领取PLC学习资料】

程序段2: PLC上电的时候,当小车在原点的时候就不执行小车后退,如果不在原点将执行小车后退,并把上电标志M20.0位置1。

程序段3: 当上电标志位M20.0接通时,小车回到原点,然后复位小车后退。

子程序:手动

程序段1: I0.1按下小车前进,I0.1松开小车停止。

程序段2: 到达终点限位I1.1小车将不能再前进,这里做了置0的保护。

程序段3: I0.2按下小车后退,I0.2松开小车停止。

程序段4: 到达原点限位I1.0小车将不能再后退,这里做了置0的保护。

程序段5: I0.3按下装料阀打开,I0.3松开装料阀关闭。

程序段6: I0.4按下卸料阀打开,I0.4松开卸料阀关闭。

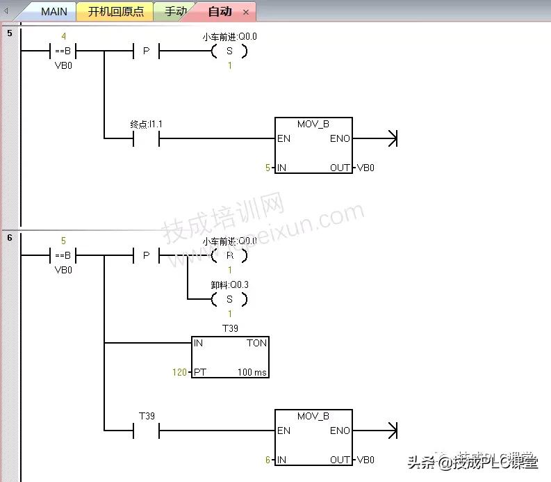
子程序:自动

程序段1: 按下自动启动按钮,如果在小车在原点将执行第2步程序,小车不在原点将执行第1步程序。

程序段2: 小车后退,到达原点执行第2步程序。

vb0写入的数值代表自动程序的步数

程序段3: 小车停止后退,打开装料阀进行装料10秒后执行第2步程序。

程序段4: 关闭装料阀等待1秒,防止关料阀还未关好小车就往料槽C方向前进了。1秒后执行第4步程序。

程序段5: 小车前进,到达终点后执行第5步程序。

程序段6: 小车停止前进,打开装料阀进行装料12秒后执行第6步程序。

程序段7: 关闭卸料阀,小车后退。到达原点时,如果执行的时单循环,将执行第0步程序,也就是停止,同时复位Q0.1;如果不是执行单循环,将执行第2步程序。

程序段8: 按下自动停止按钮,步数清零,复位Q0.0开始的4位。

听说还有人不会plc子程序?其实很简单,保姆级教程来啦#plc

兄弟们好,今天开始讲200SMART的子程序。首先可以看到这有一个调用子程序,这边有个SBR0,也就是这边一个SBR0。这个子程序可以建立多个子程序,看一下怎么建立子程序。右键看好这里,右键插入子程序,可以多次这个动作,右键插入子程序,也可以在这个子程序这边操作这个事情。

建立子程序的时候,子程序有两种,一种是代餐子程序,还有一种是不代餐子程序。代餐子程序就是可以自己自由设定参数的子程序,今天讲不代餐子程序。

·首先写一个简单的自锁电路110.0,这个就是输入,自锁电动是不是要有一个线圈,把线圈拉过来,输出Q0.0,Q0.0按enter是不是输出。

·然后这边来搞一个急停,急停用长臂,10.1,记住要按回车,10.1这个是急停。

·然后让输出要自锁电路建立起来,这边就是Q0.0,这样拉上来,就形成了一个自锁电路,这一点大家有没有明白。

·这边的子程序在哪个里边?可以看一下是不是SBR0里边,这边子程序是可以命名的,命名为电机自锁的子程序,自锁,按确定,命名就成自锁了。

后边几个子程序还没有见,首先看一下这个都是10.1,10.0,还有Q都是在PLC上本体上真实存在的,子程序就直接调用它这个子程序。

现在到主程序去了,man主程序现在要调用这个子程序,这边调用它就行了。怎么调用它?每一个扫描周期就调用,这样就形成了一个调用子程序。

这样讲大家有没有明白,我这个子程序在主程序里边只需要调用它就行了,直接调用就行了,不需要我说慢一点,这个地方我们不需要再给它建立参数,再给它建立引角,凑角填什么i点,q点这些输入输出,直接调用就行了。这种子程序叫做不带参子程序。

大家有没有明白,也就是说它的参数,它的输入输出已经在这个指示序里面,已经物理的输入输出,已经建立了映射关系,已经建立了一个程序的一个流程关系了,公益关系了。那我们在这个mine主程序里面直接调用,这样这个2百smart的不代参子程序就讲完了,然后我们这后边可以建立多个不代参子程序。

好我们今天就讲讲到这里,下一期我们讲200SMART的代餐子程序。喜欢主播的视频请点赞评论收藏,请给主播点点关注,那我们后期再见。

相关问答

plc主程序怎么编写?

编写PLC主程序的方法可能因PLC品牌和型号的不同而有所差异。以下是通常编写PLC主程序的一般步骤:1.确定系统需求:了解系统的功能需求和操作流程。2.绘制流...

plc主程序和子程序是怎么运行的?

PLC运行时,主程序是一直按照频率顺序执行的。比如西门子PLC的主程序就是OB1,OB1就是一直运行的。在主程序里来根据不同的条件调用不同的子程序,从而实现在不...

西门子plc怎么把子程序做成块?

要自己创建FB块或FC块。在FB的局部变量表中,建立块内使用的各种变量,INPUT,OUTPUT,TEMP,等。还需要自建一些UDT类型,变量引用。自己做块程序,需要一些实际编...

plc程序怎么做配方?

在PLC程序中,可以使用配方管理模块来实现配方的制作和管理。首先,需要明确所需的配方种类和成分,并将其录入到PLC中。然后,通过编写PLC程序,将不同的配方参...

1200plc怎么插入子程序?

你好,要在1200plc中插入子程序,请按照以下步骤操作:1.打开SiemensTIAPortal软件,并连接到您的PLC。2.选择您要插入子程序的主程序。3.在主程序的“程...

1200plc主程序怎么写?

编写1200PLC主程序的具体步骤如下:创建一个新的PLC项目,并在项目中创建一个主程序块。在主程序块中定义输入和输出变量。这些变量将用于与外部设备进行通信...

怎么把编好的程序放入PLC-ZOL问答

用电缆线连接电脑和PLC电脑要装有COM口驱动(没有装驱动接线没反应)然后再电脑的设备管理器的端口选项查看COM口位置下一步就是在编程软件的在线选项里面选择...

PlC的程序怎么编写?

编写PLC程序需要遵循一定的步骤。首先,需要进行需求分析,确定系统的功能和操作流程。然后,根据需求设计程序结构,包括输入输出模块的配置和信号处理逻辑。...

1200PLC怎么把编好的程序发给别人?

将1200PLC编好的程序发送给其他人,需要通过以下步骤:在SiemensTIAPortal软件中打开项目,点击“设备与网络”选项卡。选择目标PLC,右键单击并选择“...

供料单元plc程序怎么写?

关于这个问题,编写供料单元PLC程序的步骤如下:1.确定供料单元的输入和输出信号:首先需要确定供料单元与其他设备之间的信号传输方式,例如传感器、开关、驱...

 李玉娟  三里屯 电影 
王经理: 180-0000-0000(微信同号)
10086@qq.com
北京海淀区西三旗街道国际大厦08A座
©2026  上海羊羽卓进出口贸易有限公司  版权所有.All Rights Reserved.  |  程序由Z-BlogPHP强力驱动
网站首页
电话咨询
微信号

QQ

在线咨询真诚为您提供专业解答服务

热线

188-0000-0000
专属服务热线

微信

二维码扫一扫微信交流
顶部