plc如何编程红路灯 西门子300PLC编写红绿灯,很容易就学会!

小编 92 0

西门子300PLC编写红绿灯,很容易就学会!

今天带大家做一个交通信号灯控制系统。

上图所示为双干道交通信号灯设置示意图。信号灯的动作受开关总体控制,按一下起动按钮,信号灯系统开始工作,并周而复始地循环动作;按一下停止按钮,所有信号灯都熄灭。信号灯控制的具体要求见下表,试编写信号灯控制程序。

根据十字路口交通信号灯的控制要求,可画出信号灯的控制时序图。

1.创建S7项目

使用菜单【File】→【“New Project”Wizard】创建交通信号灯控制系统的S7项目,并命名为“有静参FB”。项目包

含组织块OB1和OB100。

2.硬件配置

在“有静参FB”项目内打开“SIMATIC 300 Station”文件夹,打开硬件配置窗口,并按下图所示完成硬件配。

3.编写符号表

4.规划程序结构

OB1为主循环组织块、OB100初始化程序、FB1为单向红绿灯控制程序、DB1为东西数据块、DB2为南北数据块。

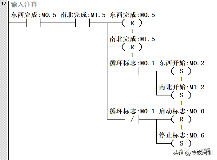
5.编辑功能块(FB)

编写程序代码

6. 建立背景数据块(DB)

由于在创建DB1和DB2之前,已经完成了FB1的变量声明,建立了相应的数据结构,所以在创建与FB1相关联的DB1和DB2时,STEP 7自动完成了数据块的数据结构。

7.编辑启动组织块OB100

在OB1中调用FB

如何用两种不同的编程方式写出交通红绿灯程序?看大神炫技

交通红绿灯相信大家都不陌生,今天给大家介绍两种用西门子200SMART ST30编写交通红绿灯控制系统程序的方法。

顺序控制的思路编写交通红绿灯的程序

控制要求如下:

1)东西向:绿灯(QO.5)亮5秒,绿灯闪3次(灭0.5秒亮0.5秒),黄灯(Q0.4)亮2秒,红灯亮(Q0.3)10秒。

2)南北向:红灯亮(Q0.0)10秒,绿灯亮5秒,绿灯(Q0.2)闪3次,黄灯(Q0.1)亮2秒。3)按下I0.0启动正常运行,按下I0.1整个动作完成停止并且双向黄灯闪烁。

PLC外部接线如上图所示。

I/O分配如下表:

PLC地址

外围元件

说明

I0.0

SB1

启动

I0.1

SB2

停止

Q0.0

H1

南北红灯

Q0.1

H2

南北黄灯

Q0.2

H3

南北绿灯

Q0.3

H4

东西红灯

Q0.4

H5

东西黄灯

Q0.5

H6

东西绿灯

程序如下:

首先初始化,清除寄存器里的状态,避免干扰程序。

启动

停止

东西黄灯亮2S,如果按下停止双向闪黄灯。

南北黄灯亮2S,按下停止双向黄灯闪烁。

上面给大家介绍了用顺序控制的思路编写交通红绿灯的程序,再给大家介绍一种用一个定时器,配合比较指令如何实现。定时器Tx既可以表示触点的状态,也可以用来表示计时的当前值,在本案例中,用一个定时器计时,一个动作过程的总时间为20S,然后用比较指令分析在对应的时间段内哪个灯输出。

用比较法编写交通红绿灯

控制要求如下:

1)东西向:绿灯(QO.5)亮5秒,绿灯闪3次(灭0.5秒亮0.5秒),黄灯(Q0.4)亮2秒,红灯亮(Q0.3)10秒。

2)南北向:红灯亮(Q0.0)10秒,绿灯亮5秒,绿灯(Q0.2)闪3次,黄灯(Q0.1)亮2秒。

3)按下I0.0启动正常运行,按下I0.1整个动作完成停止并且双向黄灯闪烁。

PLC外部接线和I/O分配表在前面文章中。

程序如下:

关于交通红绿灯的小知识就讲到这里了,若有疑问可以在评论区留言!

相关问答

plc交通信号灯的仿真步骤说明?

这里可以采用顺序功能图,或时序图设计。顺序功能图,需画出每个步的运行条件与输出所需要亮的灯,比如:第一步,南北绿灯亮,东西红灯亮。中间间隔时间30S。...

plc红绿灯模板怎么接线?

您好,PLC红绿灯模板的接线如下:1.首先,将交通信号灯的灯头分别连接到PLC的输出端口上,其中红灯连接到一个输出端口,绿灯连接到另一个输出端口。2.然后,...

求编PLC程序.某一十字路口红绿灯,要求南北绿灯先亮8秒,黄灯...

[最佳回答]这是小儿科,有步入进就更加容易,

以红绿灯为例介绍三菱plc的几种编程方法?

三菱PLC(可编程逻辑控制器)通常使用三种编程方法,包括梯形图编程、指令列表编程和功能块编程。让我们以红绿灯控制为例,说明这三种编程方法:1.梯形图编程...

用PLC控制的交通红绿灯带数字显示的,数显的控制部分怎么编程

[回答]这个你都不会的话,就算是给你,你都未必看得懂哦~下载信息[文件大小:796.5KB下载次数:0]点击浏览该文件:elecfans.com用plc实现交通红绿灯控...

plc红绿灯编写求大神?-145****8508的回答-懂得

你这个应该是某学校的、或学习机构的题材,这是老师给你们的学习任务,是让你们去思考、去专研,这样你们才能成长。假设我直接给你答案,等于是害你。...

plc如何设置交通信号灯闪烁?

假如绿灯的时间是40秒,设个定时器,时间为37秒,在这之间,绿灯亮.然后启动另一个定时器,时间为3秒,这期间绿灯闪亮,比如亮亮的周期为0.5秒,可用定时器控...

plc交通信号灯如何切换?

这里可以采用顺序功能图,或时序图设计。顺序功能图,需画出每个步的运行条件与输出所需要亮的灯,比如:第一步,南北绿灯亮,东西红灯亮。中间间隔时间30S。...

什么指令可以完成红绿灯自动控制?

自动控制红绿灯**通常通过编写PLC(可编程逻辑控制器)程序来完成**,该程序会根据交通流量和时间表来调整红绿灯的信号。要实现红绿灯自动控制,需要以下几个步...

plc如何让灯闪烁三秒?

使用定时器模块可以实现PLC控制灯闪烁三秒因为PLC拥有定时器模块,可以通过设置定时器的时间参数,在一定时间后输出信号控制灯闪烁。具体实现步骤为:将定时器模...