直播课堂
HOME
直播课堂
正文内容
plc编程方式顺序控制 什么是PLC顺序控制?老电工给你3个顺序控制方法,分6步讲解过程
发布时间 : 2026-01-17
作者 : 小编
访问数量 : 23
扫码分享至微信

什么是PLC顺序控制?老电工给你3个顺序控制方法,分6步讲解过程

电力技术人员都知道PLC在工业自动化和智能化当中应用很普遍,并且控制范围很广泛,例如:PLC的步进控制,顺序控制,正反转控制,脉冲控制等等,掌握常用的PLC控制电路对于PLC入门者而言,是十分有必要的也是最基础的PLC知识,其中顺序控制是PLC自动化控制中的一个经典分支,在货柜机械手,吊车吊臂,车床控制,机床控制等等的使用都是必不可少的,今天我们就重点来看看PLC的顺序控制,来一起学习一下是如何进行顺控指令的设计的,老电工简单总结了3个方法,其中分6步重点分析:

PLC编程-顺序控制的编程方法

在PLC编程的过程中,常遇到需要顺序控制应用场景。选择一种合理高效的编程方式,可以快速的构建顺序控制应用场景。

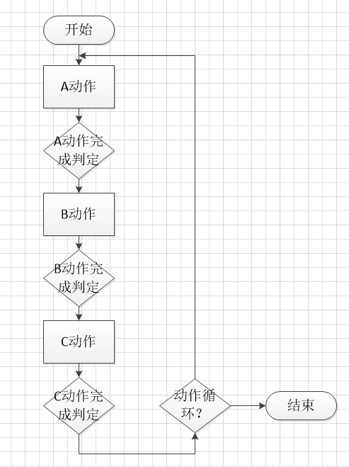
顺序控制的基本思路,即要将设备的动作细分为单个动作步,每个步执行一个操作。且步与步之间通过对应的转换条件连接,及步动作切换。严格按照此思路,选择合理的程序实现结构,即可轻易完成顺序控制要求的功能。

顺序控制一般流程思路

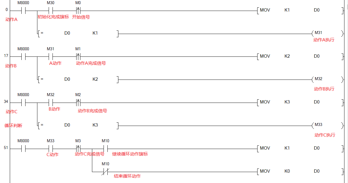
以上控制流程,在设计程序架构时,可以选择一个中间变量来实现动作步的切换。每一个动作步中,设置一个特征值,以确定每一个步的动作。当转换条件成立时,调整中间变量的特征值,以特征值的变化实现步与步之间的切换。这种方式的程序结构简单,程序动作流程结构清晰,在需要动作步切换的位置,通过中间变量的特征值,可以实现任意动作步之间的相互切换使用非常方便。顺序控制程序示例如下:

顺序控制程序示例

相关问答

plc中什么是顺序控制?

顺序控制,是指按照生产工艺预先规定的顺序,各个执行机构自动地有秩序地进行操作,在工业生产和日常生活中应用十分广泛,例如搬运机械手的运动控制、包装生产线...

plc顺序控制设计法?

顺序功能图设计法,是先根据系统控制要求画出功能图,再根据功能图画出梯形图的方法。它的优点有:1、可以直观地看到设备动作的顺序,方便找到出故障的工序。2...

plc控制顺序动作设计思路?

顺序控制是指在生产过程中,各执行机构按照生产工艺中预先设定的动作顺序以及相应的转换条件,一步一步进行的自动有序操作的过程。为了使顺序控制系统工作可靠...

plc怎么实现优先级?

PLC可以通过设置不同的触发条件和时间延迟来实现优先级控制。例如,可以将紧急停机按钮设置为最高优先级触发条件,确保在任何情况下都能立即停机。同时,设定一...

plc控制方式选择?

在选择PLC控制方式时,需要考虑到控制系统的稳定性、可靠性、灵活性和安全性等因素。一般情况下,可以选择基于传统的Ladder逻辑控制方式或者使用高级编程语言...

plc顺序控制法的分步原则?

a、最大限度地满足生产工艺的控制要求。这是PLC控制系统设计的首要前提。这就需要设计人员深入现场进行调查研究,收集资料,同时要注意与操作员和工程管理人员...

plc的优先级顺序?

程序的执行顺序对顺控程序作“自上而下”,“自左向右”处理。当plc投入运行后,其工作过程一般分为三个阶段,即输入采样、用户程序执行和输出刷...(二)用户...

plc先入先出怎么控制机械?

PLC(可编程逻辑控制器)可以通过先入先出(FIFO)逻辑来控制机械。FIFO是一种常用的队列数据结构,用于按照先进先出的原则处理数据。下面是一个简单的示例,展...

PLC顺序控制应用是?

以下是我的回答,PLC顺序控制应用是指在工业自动化生产过程中,利用PLC(可编程逻辑控制器)实现对生产过程的顺序控制。这种应用主要涉及按照一定的顺序和逻辑...

plc如何编程可以让程序记忆用户的按键顺序啊?比如用户按按钮abaab,程序会记录下来,然后可以自?

这种功能意义不大,因为工艺流程都是固定的,用自动模式就可以了,最多设一下各部参数。这种功能意义不大,因为工艺流程都是固定的,用自动模式就可以了,最多设一...

 忍豆风云3  《熟妇的荡欲》HD 
王经理: 180-0000-0000(微信同号)
10086@qq.com
北京海淀区西三旗街道国际大厦08A座
©2026  上海羊羽卓进出口贸易有限公司  版权所有.All Rights Reserved.  |  程序由Z-BlogPHP强力驱动
网站首页
电话咨询
微信号

QQ

在线咨询真诚为您提供专业解答服务

热线

188-0000-0000
专属服务热线

微信

二维码扫一扫微信交流
顶部