线下实训
HOME
线下实训
正文内容
手动自动plc编程实例 资深电气工程师实例讲解:PLC手动和自动程序怎么写才好?
发布时间 : 2026-02-04
作者 : 小编
访问数量 : 23
扫码分享至微信

资深电气工程师实例讲解:PLC手动和自动程序怎么写才好?

很多电气员在刚写程序时总会遇到不知道用什么写法能更好地实现功能的应用,往往就会陷入一个否定与自我否定的死循环。今天我们就从简单的手动和自动程序入手,一起来聊聊如何把手动和自动程序写得更实用?老规矩先说概念和思路,再上实例!

一、手动和自动程序的概念

手动程序通常是单个动作或设备在人为操作后运行,它不受自动程序的控制,优先级别高于自动程序,常用于设备测试、故障检修或带故障生产模式。当然手动程序还是必须受控于重要的极限位置和安全指标,比如限位开关、过流保护和急停开关等。手动程序连锁条件简单,易于工人操作,但效率低,对于流程控制极不方便。

自动程序通常是按照工艺流程要求自动完成系列动作组合,它受控于手动程序的连锁,优先级别低于手动程序,这是设备或生产线运行的主要模式。自动程序除了受控于重要的极限位置和安全指标,还必须要满足工艺流程之间的连锁、互锁、报警和数据处理,还要尽可能考虑到程序跑飞的意外情况。自动程序连锁复杂,程序编写难度大,但效率高,非常适合流程控制。

二、手动和自动程序的编写

首先,手动模式和自动模式的严格互锁。比如整个生产线选择了自动模式运行,那么相应的各设备都需要选择自动模式(当然根据实际需要可以设计部分设备为半自动运行模式)。

其次,自动程序最好都采用独立的子程序完成,输出逻辑先保存于中间继电器即可。

最后,手动和自动的逻辑输出只到最终执行程序段,比如某台变频的启动信号和速度设定作为接口信号进入输出执行程序段。

这样的编程模式把选择模式、逻辑控制和执行输出严格分开,只需把编程的重心放在逻辑控制上,思路清晰、逻辑分明,可以大大提高程序的质量。

三、手动和自动程序的实例

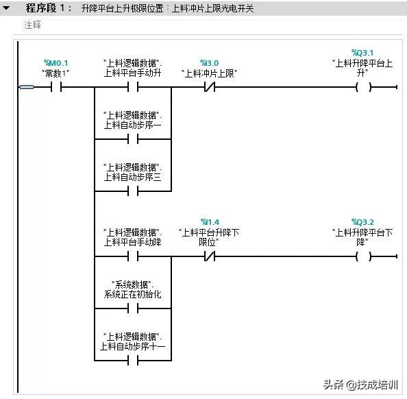
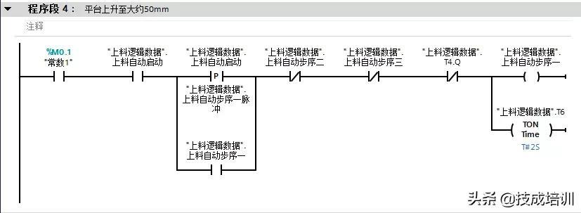
该实例摘自非标系统的自动控制系统。我们以一个上料系统的升降平台控制为例来说明,编程思路为模式选择(FC10)、逻辑控制(FC20)和输出执行(FC21),其中FC10和FC21都很简单,编程重点专注于FC20即可,不管逻辑控制有多复杂或改变有多大,我们几乎不用动其它程序,这样做的程序不仅可读性高还方便调试。(实例程序段为部分节选,只是为了更生动形象的说明手动/自动程序的编程思路)

(1)该段位于整个设备的模式控制子程序(FC10),下图为整个系统的手动/自动开关。

(2)该段位于整个设备的模式控制子程序(FC10),下图为整个系统的自动启动状态。

(3)该段位于上料系统的逻辑控制子程序(FC20),图为上料系统的自动继电器。

(4)该段位于上料系统的逻辑控制子程序(FC20),图为升降平台自动启动步序一。

(5)该段位于上料系统的逻辑控制子程序(FC20),图为升降平台自动启动步序二。

(6)该段位于上料系统的逻辑控制子程序(FC20),图为升降平台自动启动步序三。

(7)该段位于上料系统的输出控制子程序(FC21),图为升降平台手动/自动输出。

24个PLC入门级编程案例分享,三菱篇!

相关问答

用PLC编程,一个动作的手动自动该怎么写?

如果是以上情况的话,其实也简单,PLC的非保持寄存器在断电时都会自动归0,利用这一特性写一段指令,当上电时即判定当前为停机状态,并自动复位设备。还有一个...

plc手动自动模式怎么编写?

实现手动自动模式不是编程实现的,是通过转换开关实现的,例如:I0.0为切换按钮,接通时,手动,不接通时,自动。但可以编程实现自动和半自动切换,在编程时,...实...

三菱fx1n系列plc手动/自动切换程序怎么编写?

FX系列里有个方便指令叫IST可以编写手动,回原点,单步运行,单周期运行,全自动运行,回原点启动,自动运行启动,停止.共要8个连号元件,前6个需要用转换开关,也就...

怎样实现PLC自动与手动,半自动的转换?

主程序里设为手动,自动,半自动的选择。。。自动,手动,半自动。。各为子程序。。。从主程序触点调用啊具体程序看你编了主程序里设为手动,自动,半自动的选...

plc不编程可以手动控制吗?

1.可以手动控制。2.因为PLC(可编程逻辑控制器)是一种自动化控制设备,通常需要编写程序才能实现自动控制。但是PLC也可以通过手动操作按钮、开关等进行控制,...

西门子plc手动自动模式怎么编写?

在西门子PLC中,编写手动自动模式需要首先定义一个变量来区分手动和自动模式,可以使用一个开关或者标志位。然后,在程序中使用条件语句来判断当前模式,如如果...

请问西门子PLC手动步进程序怎么写?

以下是编写西门子PLC手动步进程序的基本步骤:1.首先,在PLC编程软件中创建一个新的程序。确保所选的PLC类型与您正在使用的PLC匹配。2.将所有必要的硬件连...

三菱plc如何用手摇轮控制步进电机?

如果要用手摇轮控制步进电机,需要先将手摇轮与PLC连接,然后编写程序,通过PLC来控制步进电机的运动。具体实现方式可以参考PLC的使用手册和步进电机的驱动手册...

三菱plc程序手动和自动,看梯形图应该怎么看,程序里手动和...

[最佳回答]手动和自动各是设备运行的一种控制状态,需要两个不同的PLC输入点即“IO”点中的“I”,比如三菱FX-3U系列的X0,X1,X2。。。等等,西门子S7-200系列的...

plc要手动同步是啥意思?

PLC要手动同步是指需要手动对PLC的各个单元进行同步,以确保控制系统的正确性和可靠性。1.因为PLC中各个单元之间的同步性是控制系统正常运行的基础,如果同步不...

 桦南一中  凤台精忠中学 
王经理: 180-0000-0000(微信同号)
10086@qq.com
北京海淀区西三旗街道国际大厦08A座
©2026  上海羊羽卓进出口贸易有限公司  版权所有.All Rights Reserved.  |  程序由Z-BlogPHP强力驱动
网站首页
电话咨询
微信号

QQ

在线咨询真诚为您提供专业解答服务

热线

188-0000-0000
专属服务热线

微信

二维码扫一扫微信交流
顶部