研选课堂
HOME
研选课堂
正文内容
升降速度控制plc编程 用PLC实现变频器的有级调速
发布时间 : 2026-01-30
作者 : 小编
访问数量 : 23
扫码分享至微信

用PLC实现变频器的有级调速

以国产PLC和LG SV-iG5变频器为例,介绍了采用按钮通过PLC对变频器实现多段速的有级调速。给出了电气原理图、控制梯形图、调试时的速度升降过程。

电力电子技术的发展,变频器的性能日新月异,有调速范围宽、调速精度高、动态响应快、运行效率高、功率因数高、操作方便、便于同其他设备接口等一系列优点,使得变频器的用途越来越广。

变频器的调速通常有操作面板控制、外接电压或电流控制、总线控制和端子控制。利用PLC的开关量输出继电器触头对变频器的多功能输入端进行控制,实现三相异步电动机的正反转、多速有级控制。这里我们选用三龙SL-FX2N-28MR-4AD-2DA型PLC,利用三个输出点Y06Y07Y10的不同组合来实现8级速度控制。速度的逐级切换由按钮SB6或SB7进行加速或减速控制。按一次按钮便可以升或减一级速。

1. 变频器与PLC连接

LG公司生产的SV-iG5系列变频器,是一种功能强大、紧凑小巧的经济型变频器,该系列的变频器具有如下特性:①功率/电压等级:0.37~1.5 kW,200-230VAC,1相;0.37~4.0 kW,200-230VAC,三相;0.37~4.0 kW,380-460VAC,三相;②变频器类型:采用IGBT的PWM控制;③控制方式:V/F空间矢量技术;④内置总线:RS-485,ModBus—RTU;⑤内置PID控制,制动单元;⑥0.5Hz输出150%转矩;⑦防失速功能,8步速控制,三段跳跃频率;⑧三个多功能输入,一个多功能输出,模拟输出(0~10V);⑨1~10kHz载波频率。

使用三菱编程软件的国产可编程序控制器SL-FX2N-28MR-4AD-2DA型是一款嵌入式增强型PLC,具有16路开关量输入、12路开关量输出(继电器型),4路模拟量输入,2路模拟量输出,2路高速计数(若不作高速计数用,即可增加两个普通的开关量输入点X60和X61),RS232,RS485口各一个,可以组成485网络,网络中每台产品均支持人机界面。

图1即是利用SL-FX2N-28MR-4AD-2DA型PLC与LG SV-iG5变频器实现8段速有级调速的电气原理图。图中变频器的型号为:SV-004iG-2,适用电机功率0.37kW;PLC的输入点X00接变频器的故障输出;X01接变频器的多功能输出;X02接按钮SB1,为变频器停止控制;X03接按钮SB2,为变频器正转起动;X04接按钮SB3,为变频器反转起动;X05接按钮SB4,为变频器升速按钮。X06接按钮SB5,为降速按钮。PLC输出点Y00接变频器主电源接触器KM,Y01接变频器运行指示HL1,Y02接变频器运行指示HL2, Y06、Y07、Y10分别接变频器的多功能端子P3、P2、P1,Y11接复位端子RST,Y12、Y13分别接变频器的反转、正转端子。

图1 变频器PLC有级调速控制原理图

2. 变频器参数设置

变频器实现多段速运行需要设置的参数有:DRV-01、DRV-02、DRV-03、FU1-20、FU2-30、FU2-31、FU2-31、I/O-21、I/O-22、I/O-23、I/O-24、 I/O-25、I/O-26、I/O-27、I/O-28、I/O-29、I/O-30、I/O-31、I/O-32、I/O-33、I/O-34、I/O-35、I/O-36、I/O-37、I/O-38,还有I/O25~I/O38。若待设参数值与“出厂值”数值相同,就不必进行该参数值设置了。

通过设定P1、P2、P3端子为“速度-L”,“速度-M”和“速度-H”,变频器可以在参数DRV-00、DRV-05、DRV-06、DRV-07、I/O-21、I/O-22、I/O-23、I/O-24中预先设定的频率上运行,运行速度最多可达8段。每段的速度范围均在初始频率FU1-22至最大频率FU1-20之间。运行在哪一段的多步速度由P1、P2、P3端子的组合决定。P1/P2/P3的状态、参数代码与固定频率值的对应关系如表1所示。表中“0”表示断开,即“OFF”;“1”表示接通,即“ON”。

多段速加/减速时间分别在参数I/O25~I/O38中设定。这里将这些参数中的值均设定为5秒。

表1 8段速度与多段速控制端子对应表

当正转SB4或反转按钮SB5按下后,电动机按照频率10 Hz速度运行。按钮下按钮SB6,电动机升一级速度运行,每按一次,升一级速度,直到第8级速度为止。按下按钮SB7,电动机降一级速度运行,每按一次,降一级速度,直到第1级速度为止。当电机运行在中间某一级速度时,同样可以按SB6或SB7进行升或降速。

3. PLC程序编制

我们用PLC内部的辅助继电器M1~M8分别代表10Hz~50 Hz的8个频率,见表1。用PLC控制变频器实现8段速有级运行的梯形图如图2所示。图中根据数据寄存器D0中的值确定运行在哪一段速度,即辅助继电器M1~M8中的某一个吸合。然后由辅助继电器Mx依据表1控制输出继电器Y06Y07Y10来决定变频器多功能端子P1P2P3的通断,达到调速的目的。

图2 有级调速梯形图

4. 调试要点

在实际工程中,各级速度大小的设置可以根据工艺要求来设定。速度的变化要求可以在变频器参数FU1-29~FU1-37中设置相应的值来满足工艺上的要求。文中设定速度值的升速过程时PLC和变频器面板的状态如图3所示。

图3 升速时的面板状态

结束语

本文以三龙SL-FX2N-28MR-4AD-2DA型PLC与LG SV-iG5变频器为例,介绍了实现变频器8段速有级调速的控制方法。但在实际应用中,人们可以按照控制系统要求取其中的几段,并设置合适的速度(频率),使系统尽可能地工作在高效能状态。能够更好地避免机器机构上存在的运行共振频率。

利用按钮通过PLC的开关量输出继电器触头对变频器的多功能输入端进行控制,实现三相异步电动机的正反转、多速有级控制。对大多数控制系统来说,这种多级速度控制方式不仅能满足其工艺要求,而且接线简单、抗干扰能力强,使用也方便。与利用模拟信号进行速度给定的方法相比较,成本低,并且不存在因外界噪声和内部漂移带来的一些问题。因此这种控制方法值得推广应用。

(摘编自《电气技术》,原文标题为“用PLC实现变频器的有级调速”,作者为陈洁、张其努等。)

资深电气工程师实例讲解:PLC手动和自动程序怎么写才好?

很多电气员在刚写程序时总会遇到不知道用什么写法能更好地实现功能的应用,往往就会陷入一个否定与自我否定的死循环。今天我们就从简单的手动和自动程序入手,一起来聊聊如何把手动和自动程序写得更实用?老规矩先说概念和思路,再上实例!

一、手动和自动程序的概念

手动程序通常是单个动作或设备在人为操作后运行,它不受自动程序的控制,优先级别高于自动程序,常用于设备测试、故障检修或带故障生产模式。当然手动程序还是必须受控于重要的极限位置和安全指标,比如限位开关、过流保护和急停开关等。手动程序连锁条件简单,易于工人操作,但效率低,对于流程控制极不方便。

自动程序通常是按照工艺流程要求自动完成系列动作组合,它受控于手动程序的连锁,优先级别低于手动程序,这是设备或生产线运行的主要模式。自动程序除了受控于重要的极限位置和安全指标,还必须要满足工艺流程之间的连锁、互锁、报警和数据处理,还要尽可能考虑到程序跑飞的意外情况。自动程序连锁复杂,程序编写难度大,但效率高,非常适合流程控制。

二、手动和自动程序的编写

首先,手动模式和自动模式的严格互锁。比如整个生产线选择了自动模式运行,那么相应的各设备都需要选择自动模式(当然根据实际需要可以设计部分设备为半自动运行模式)。

其次,自动程序最好都采用独立的子程序完成,输出逻辑先保存于中间继电器即可。

最后,手动和自动的逻辑输出只到最终执行程序段,比如某台变频的启动信号和速度设定作为接口信号进入输出执行程序段。

这样的编程模式把选择模式、逻辑控制和执行输出严格分开,只需把编程的重心放在逻辑控制上,思路清晰、逻辑分明,可以大大提高程序的质量。

三、手动和自动程序的实例

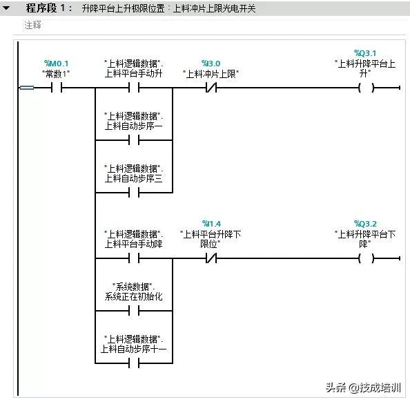
该实例摘自非标系统的自动控制系统。我们以一个上料系统的升降平台控制为例来说明,编程思路为模式选择(FC10)、逻辑控制(FC20)和输出执行(FC21),其中FC10和FC21都很简单,编程重点专注于FC20即可,不管逻辑控制有多复杂或改变有多大,我们几乎不用动其它程序,这样做的程序不仅可读性高还方便调试。(实例程序段为部分节选,只是为了更生动形象的说明手动/自动程序的编程思路)

(1)该段位于整个设备的模式控制子程序(FC10),下图为整个系统的手动/自动开关。

(2)该段位于整个设备的模式控制子程序(FC10),下图为整个系统的自动启动状态。

(3)该段位于上料系统的逻辑控制子程序(FC20),图为上料系统的自动继电器。

(4)该段位于上料系统的逻辑控制子程序(FC20),图为升降平台自动启动步序一。

(5)该段位于上料系统的逻辑控制子程序(FC20),图为升降平台自动启动步序二。

(6)该段位于上料系统的逻辑控制子程序(FC20),图为升降平台自动启动步序三。

(7)该段位于上料系统的输出控制子程序(FC21),图为升降平台手动/自动输出。

相关问答

变频器plc有什么区别?

1、作用不同PLC(可编程逻辑控制器)是种专门为在工业环境下应用而设计的数字运算操作电子系统。变频器是应用变频技术与微电子技术,通过改变电机工作电源频率...

升降车库如何运行?

升降横移车库分为上、下两层。上层只能进行升降动作,下层只能进行平移动作。如果车库中总共有6个车位,其中一个为空位,可为载车盘提供上升和下降的通道,另外5...

电梯的升降是怎么来控制的?申请方

丢人!!)爸爸是程序员,记得很久很久以前有次我们全家去看电影,在商场要乘电梯,他正好在谈编程可好玩啦:比如这个电梯,1楼有人按,4楼有人按,它在2楼往...

关于合成压缩机高压缸入口分子筛升压与降压速率的疑问-盖德问...

分子筛的升降压速率按规定在0.1mpa/min,系统调整负荷整个系统的压了波动不会很大(主要调整压缩机的转速),所以升降压速率不变为好。改变升降压速率...

汽车焊装升降床的结构和原理?

汽车焊装升降床是一种用于汽车生产制造过程中的设备,用于支撑和调整汽车零部件的位置,以便进行焊接和装配等工艺操作。汽车焊装升降床的结构通常包括床身、升...

麻烦同志们!有没有谁给我推荐一下!东升服务好的PLC编程系统...

[回答]膜架系统:预拉伸膜架,预拉伸可达250%,自动送膜,直流调速系统控制薄膜张力·升降立柱:双链条结构,升降速度变频分别可调·转台特性:采用M型开口,可直...

高空升降压瓦机操作简单吗?

[回答]经验10年以上知识经验师傅二十余名,技术力量雄厚、加工设备精良、检测手段齐全。适用于大跨度的钢结构厂房。高空升降压瓦机可直接压制、输送到厂房...

高空升降压瓦机的操作方不方便吗?

[回答]经验10年以上知识经验师傅二十余名,技术力量雄厚、加工设备精良、检测手段齐全。适用于大跨度的钢结构厂房。高空升降压瓦机可直接压制、输送到厂房...

朋友们,浅析防撞升降柱常见的施工步骤有哪些?

[回答]【山西华安科达安防科技有限公司】商场门口防撞升降柱、广场智能升降柱、步行街液压升降柱升降柱体:采用3不锈钢组成(无缝钢管)焊接而成,具有高强的...

三检合一评审标准?

温度正常、噪音小、运行平稳主传动为90LL刹车正反转电机牙箱比1:15升降小车传输马达为25LL定速,1:50速比马达上下护轨传输马达为25LL定速1:30牙箱或1:25速比...

 阿弗莱克  独角兽岛 
王经理: 180-0000-0000(微信同号)
10086@qq.com
北京海淀区西三旗街道国际大厦08A座
©2026  上海羊羽卓进出口贸易有限公司  版权所有.All Rights Reserved.  |  程序由Z-BlogPHP强力驱动
网站首页
电话咨询
微信号

QQ

在线咨询真诚为您提供专业解答服务

热线

188-0000-0000
专属服务热线

微信

二维码扫一扫微信交流
顶部