课程中心
HOME
课程中心
正文内容
plc电机编程案例大全 6个PLC编程实例,电动机正反转电路怎么编程?老电工一个个讲解!
发布时间 : 2025-12-30
作者 : 小编
访问数量 : 23
扫码分享至微信

6个PLC编程实例,电动机正反转电路怎么编程?老电工一个个讲解!

PLC是使用很广泛的自动化控制设备,在使用PLC之前,我们需要根据现场的工况要求来对PLC进行编程,理论上任何复杂的继电器和交流接触器的控制电路,都可以用PLC来实现,今天我们就通过6个具体的编程实例来看看PLC到底是如何进行编程的:

干货 经典的PLC编程实例及经验设计法(三相异步电动机)

​一、三相异步电动机的降压启动控制

1、三相异步电动机的Y-△降压启动控制

将三相异步电动机的Y-△降压启动的继电接触器控制改造为PLC控制系统.

(1)确定I/O信号、画PLC的外部接线图

(a)主电路

(b)PLC的I/O接线图 电动机的Y-△降压启动的接线图

(2)设计三相异步电动机的Y-△降压启动梯形图

电动机的Y-△降压启动控制的梯形图

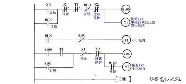
2.三相异步电动机的串自耦变压器降压启动控制

将串自耦变压器降压启动的继电接触器控制改造为PLC控制系统 :

(1)确定I/O信号、画PLC的外部接线图

PLC的输入信号:启动按钮SB1,停止按钮SB2,热继电器常开触点FR。

PLC的输出信号:运行接触器KM2、串接自耦变压器接触器KM1。

(a)主电路

(2)设计三相异步电动机的串自耦变压器降压启动梯形图

三相异步电动机的串自耦变压器降压启动控制梯形图

二、三相绕线式异步电动机的控制

1.三相绕线式异步电动机串电阻启动控制

将绕线式异步电动机串电阻启动的继电接触器控制线路改造为PLC控制系统 :

(1)确定I/O信号、画PLC的外部接线图

PLC的输入信号:启动按钮SB1,停止按钮SB2,热继电器常开触点FR。

PLC的输出信号:电源接触器KM、短接R1接触器KM1、短接R2接触器KM

(a)主电路

(b) PLC的I/O接线图 三相绕线式异步电动机串电阻启动的接线图

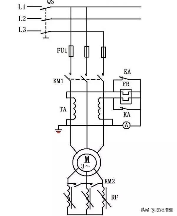
2.三相绕线式异步电动机串频敏变阻器启动电路

将绕线式异步电动机串频敏变阻器启动的继电接触器控制线路改造为PLC控制系统 :

(1)确定I/O信号、画PLC的外部接线图

PLC的输入信号:启动按钮SB1,停止按钮SB2,热继电器常开触点FR。

PLC的输出信号:运行接触器KM1、短接频敏变阻器接触器KM2、接入热继电器的中间继电器KA。

(a)主电路

(b) PLC的I/O接线图

(2)设计三相绕线式异步电动机串频敏变阻器启动梯形图

三相绕线式异步电动机串频敏变阻器启动梯形图

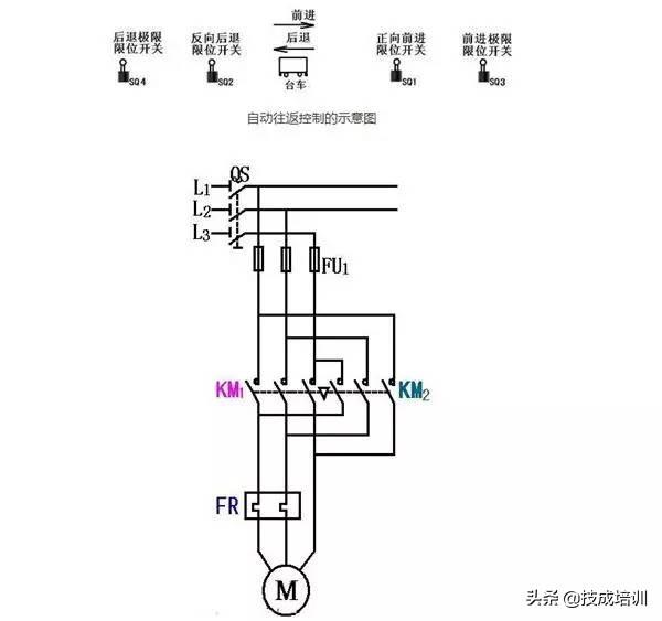
三、自动往返控制

将自动往返控制的继电接触器控制线路改造为PLC控制系统 :

(1)确定I/O信号、画PLC的外部接线图

PLC的输入信号:正转启动按钮SB1,反转启动按钮SB2,停止按钮SB3,热继电器常开触点FR、正向前进限位开关SQ1、反向后退限位开关SQ2、前进极限限位开关SQ3、后退极限限位开关SQ4。

PLC的输出信号:正向运行接触器KM1、反向运行接触器KM2。

自动往返控制的示意图

(a)主电路

(b) PLC的I/O接线图 自动往返控制的接线图

(2)设计梯形图

自动往返控制的梯形图

四、梯形图经验设计法

(一)PLC控制系统梯形图的特点

(1)PLC控制系统的输入信号和输出负载:继电器电路图中的交流接触器和电磁阀等执行机构用PLC的输出继电器来控制,它们的线圈接在PLC的输出端。按钮、控制开关、限位开关、接近开关等用来给PLC提供控制命令和反馈信号,它们的触点接在PLC的输入端。

(2)继电器电路图中的中间继电器和时间继电器的功能用PLC内部的辅助继电器和定时器来完成,它们与PLC的输入继电器和输出继电器无关。

(3)设置中间单元:在梯形图中,若多个线圈都受某一触点串并联电路的控制,为了简化电路,在梯形图中可设置用该电路控制的辅助继电器,辅助继电器类似于继电器电路中的中间继电器。

(4)时间继电器瞬动触点的处理:除了延时动作的触点外,时间继电器还有在线圈得电或失电时马上动作的瞬动触点。对于有瞬动触点的时间继电器,可以在梯形图中对应的定时器的线圈两端并联辅助继电器,后者的触点相当于时间继电器的瞬动触点。

(5)断电延时的时间继电器的处理。FX系列PLC没有相同功能的定时器,但是可以用线圈通电后延时的定时器来实现断电延时功能。

(6)外部联锁电路的设立。为了防止控制正反转的两个接触器同时动作,造成三相电源短路,除了在梯形图中设置与它们对应的输出继电器的线圈串联的常闭触点组成的软互锁电路外,还应在PLC外部设置硬互锁电路。

(7)热继电器过载信号的处理:如果热继电器属于自动复位型,则过载信号必须通过输入电路提供给PLC,用梯形图实现过载保护。如果属于手动复位型热继电器,则其常闭触点可以接在PLC的输出电路中与控制电动机的交流接触器的线圈串联。

(8)外部负载的额定电压:PLC的继电器输出模块和双向晶闸管输出模块,一般只能驱动额定电压AC 220V的负载,如果系统原来的交流接触器的线圈电压为380V时,应将线圈换成220V的,或在PLC外部设置中间继电器。

(二)经验设计法

以上实例编程使用的方法为"经验设计法"。顾名思义,"经验法"是依倨设计者的经验进行设计的方法。

1.经验设计法的要点

(1)PLC的编程,从梯形图来看,其根本点是找出符合控制要求的系统各个输出的工作条件,这些条件又总是用机内各种器件按一定的逻辑关系组合实现的。

(2)梯形图的基本模式为启-保-停电路。每个启-保-停电路一般只针对一个输出,这个输出可以是系统的实际输出,也可以是中间变量。

(3)梯形图编程中有一些约定俗成的基本环节,它们都有一定的功能,可以像摆积木一样在许多地方应用。

2."经验法"编程步骤

(1)在准确了解控制要求后,合理地为控制系统中的事件分配输入输出口。选择必要的机内器件,如定时器、计数器、辅助继电器。

(2)对于一些控制要求较简单的输出,可直接写出它们的工作条件,依据启-保-停电路模式完成相关的梯形图支路。工作条件稍复杂的可借助辅助继电器。

(3)对于较复杂的控制要求,为了能用启-保-停电路模式绘出各输出口的梯形图,要正确分析控制要求,并确定组成总的控制要求的关键点。

(4)将关键点用梯形图表达出来。关键点总是用机内器件来表达的,在安排机内器件时需要合理安排。绘关键点的梯形图时,可以使用常见的基本环节,如定时器计时环节、振荡环节等。

(5)在完成关键点梯形图的基础上,针对系统最终的输出进行梯形图的编绘。使用关键点综合出最终输出的控制要求。

(6)审查以上草绘图纸,在此基础上,补充遗漏的功能,更正错误,进行最后的完善。

相关问答

伺服电机plc编程实例?

以下是一个伺服电机PLC编程的实例:假设有一个PLC控制系统,其中包含一个伺服电机和一个编码器,实现了位置控制功能。PLC需要读取编码器的输出并根据设定值控制...

信捷plc总线控制伺服编程实例?

回答如下:以下是一个信捷PLC总线控制伺服编程实例:假设我们要控制一个伺服电机,该电机有一个编码器反馈,用于检测它的位置。我们需要使用信捷PLC和总线控制...

伺服电机怎么连接plc和编程?

伺服电机怎么连接plc和编程,这个首先要看你使用伺服电机的哪种模式,有位置模式、速度模式以及转矩模式,位置模式一般用于定位功能的,最常见最简单的方式就是...

步进电机闭环plc如何编程?

以下是步进电机闭环PLC编程的基本流程:1.确定系统的控制目标和规划。这一步需要定义程序需要控制的步进电机的型号、控制器和其他参数。2.确定系统的输入...

plc控制电机速度的程序?

PLC控制伺服电机的速度是靠频率,频率设置的高伺服的速度就快。可以用位置控制模式,PLC发送一定频率的脉冲给伺服驱动器,设置一定的电子齿轮比,电机就会按一...

帮助设计一个控制电路设计一个控制电路,要求第一台电动机启动...

[回答]这个简单,用PLC就可以完成,只需要用到定时器就可以了,具体编程要看你用的是什么PLC,现在手头上没软件,也没法弄个例子程序.这个简单,用PLC就可以完...

三菱plc启动电机3s停2s又启动,循环的程序怎么编?

给你个思路,先做出三个一小时循环的plc,三台任意一台故障,就好比三个触点其中一个接通,去控制一个辅助继电器,然后断开三个循环的plc,做一个两个循环的plc...

欧姆龙CP1Eplc驱动步进电机程序怎么编?那位大侠知道?

比如走1000个脉冲,每个脉冲0.1MM,1000个脉冲走100MM.下面例子是600000个脉冲.指令里有几个参数,发脉冲的PLC输出点,两个点,一般是脉冲+方向.当前脉冲数,目...

信捷plcxc系列怎么写步进马达程序?

西门子PLC的CX系列不支持编写步进电机程序,因为该系列PLC侧重于逻辑控制和开关量处理,而步进电机需要特定的脉冲序列和方向控制,这是CX系列PLC不具备的功能。...

PLC控制三台电动机顺序运行梯形图?

两台三相异步电机顺序启停PLC控制控制原理图:控制原理简要说明:在上图中,电机M1、M2顺序启动,当停止时,电机按M2、M1的顺序停止,即在启动时,只有当电...M1启...

 股票型  思民幻木 
王经理: 180-0000-0000(微信同号)
10086@qq.com
北京海淀区西三旗街道国际大厦08A座
©2025  上海羊羽卓进出口贸易有限公司  版权所有.All Rights Reserved.  |  程序由Z-BlogPHP强力驱动
网站首页
电话咨询
微信号

QQ

在线咨询真诚为您提供专业解答服务

热线

188-0000-0000
专属服务热线

微信

二维码扫一扫微信交流
顶部