直播课堂
HOME
直播课堂
正文内容
灌装实列 plc编程 基于多功能切换液体灌装生产控制程序设计
发布时间 : 2026-01-24
作者 : 小编
访问数量 : 23
扫码分享至微信

基于多功能切换液体灌装生产控制程序设计

一、任务目标

该任务一个综合应用案例,主要目的是回顾本章节所介绍到的相关指令。其中包括常开、常闭、线圈、置位、复位、定时器、计数器等相关指令的使用。

二、任务描述

有一非标自动化设备主要有输送带和灌装机构组成如图2-5-1,实现输送带输送饮料空瓶到灌装站灌装液体,灌装完液体后继续输送到指定位置,要求:

1.传送带有手自动两种模式运行,每种模式均要在系统启动运行后且进行模式确认后才生效。

2.系统启动后按下测试按钮还能测试传输状态、报警状态和手自动状态指示灯

3.选择对应的模式,并按下模式确认按钮后,对应的模式指示亮;此时方可进行相关的控制操作。

4.在手动模式时,可进行点动输送带正反转运行、也可手动控制灌装阀。

在自动模式时

5.在自动模式时,传输指示灯闪烁;当输送带运转时,指示灯常亮;空瓶检测传感器检测到空瓶,若按下启动按钮后,输送带向前运转。

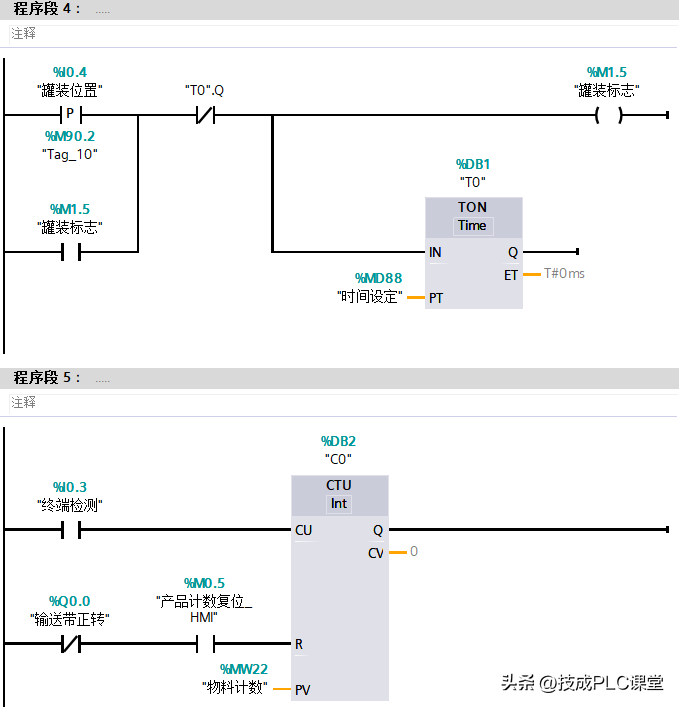
6.当运转到灌装位置后,输送带暂停运行,灌装机构开始灌装液体,一定时间后(可设定时间)停止灌装。

7.灌装完成后,输送带继续运行,到达终端检测传感器后,记一次数,输送带停止。

8.输送带停止后方可对计数器复位。

9.在达到计数设定值时,若有物料也无法正常运行,必须计数复位后才能再次运行。

10.若按下系统停止,则整个系统停止运行。

图2-5-1 罐装机构示意图

三、任务实施

本任务的实施步骤主要分为PLC接线、IO地址分配以及程序设计思路:

1、PLC接线如图2-5-2

图2-5-2 PLC接线图

2、IO地址分配如表2-5-1

表2-5-1 IO地址分配表

输入地址

说明

输出地址

说明

I0.2

空瓶检测

Q0.0

输送带正转

I0.3

终端检测

Q0.1

输送带反转

I0.4

罐装位置

Q0.2

灌装阀

Q0.3

系统指示

Q0.4

报警

Q0.5

传输指示

Q0.6

自动模式指示

Q0.7

手动模式指示

3、程序设计思路:

本任务中的设备主要是控制传送带和罐装阀。模式分为手动和自动,故可以使用一个标志位判断所选择的模式。当启用的是手动模式时,可以手动对设备进行启停控制。当启用的是自动模式时,根据传感器的状态判断是否启动相关设备。

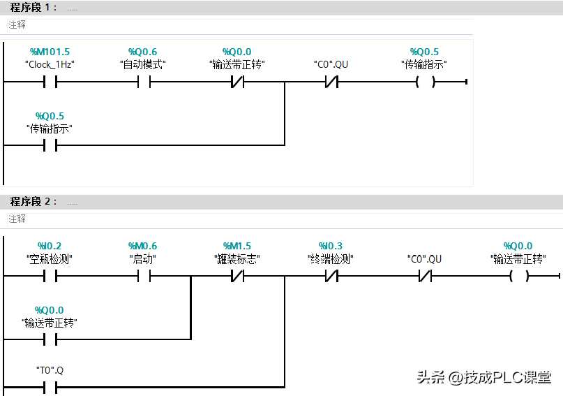
程序分为OB1主程序(图2-5-3)、FC_手动控制程序(图2-5-4)、FC2_自动控制程序(图2-5-5)。

4、程序设计

图2-5-3 主程序

图2-5-4 FC1_手动控制程序

图2-5-5 FC2_自动控制程序

四、经验与总结

在本任务中,使用了两个FC程序块编写手动控制程序和自动控制程序。当切换为手动模式时复位自动模式,切换到自动模式时复位手动模式。手动控制相对简单,只需要关联几个HMI变量控制对应设备即可。

自动模式:当传感器检测到物料为空瓶时,按下启动按钮,传送带正转,到了罐装位置后停止,然后延时一定时间(此时间来自HMI)再继续正转。时间计数器判断罐装完物料多少个,然后再通过比较指令输出相应线圈。

(技成培训网原创,作者:郭彪,未经授权不得转载,违者必究)

灌装封口机如何用PLC?

灌装封口机使用PLC可以大大提高其自动化程度和生产效率,确保产品质量的稳定性和一致性。以下是PLC在灌装封口机中的具体应用方式:

(1)自动化控制与精确计量:PLC通过编程,可以精确控制灌装封口机的启动、停止、运行速度和灌装量。通过接收传感器信号,PLC可以判断物料的位置、流量和液位等参数,并根据预设的程序进行精确的计量和灌装,确保每个容器中的物料量都符合标准。

(2)封口过程的控制:PLC可以控制封口机构的动作,如封口模具的闭合、加热装置的温度调节和冷却装置的工作。通过精确控制封口时间和温度,PLC可以确保封口的质量和密封性,避免物料泄漏或封口不良的问题。

(3)故障检测与报警:PLC可以监测灌装封口机的运行状态,如电机电流、传感器状态等。一旦检测到异常情况或故障,PLC会立即发出报警信号,并通过界面显示或发送通知给操作人员,以便及时处理。

(4)通信与集成:PLC可以与上位机、监控系统或其他自动化设备进行通信,实现灌装封口机的远程监控和数据共享。通过集成到生产线自动化系统中,PLC可以与其他设备协同工作,实现生产线的整体优化和效率提升。

(5)数据记录与统计分析:PLC可以记录灌装封口机的运行数据,如灌装量、封口速度、故障次数等。这些数据可以用于后续的质量控制和生产统计分析,帮助企业改进生产工艺和提高产品质量。

需要注意的是,在使用PLC控制灌装封口机时,应根据具体的设备型号和生产需求进行编程和配置。同时,定期维护和保养PLC及其相关设备也是确保其正常运行和延长使用寿命的关键。

如果您需要可以控制灌装封口机的支持codesys编程的PLC,可以私信评论找我。

晚上,我们“广成工控”直播间也会聊相关内容,欢迎观看。

相关问答

plc编程实例讲解?

当涉及PLC(可编程逻辑控制器)编程实例时,以下是一个简单的案例来说明:假设有一个自动灌装系统,该系统使用PLC来控制液体的进料和排出。系统中有一个传感器...

饮料罐装生产线plc控制设计(毕业设计)?

系统通过开关设定为自动操作模式,一旦启动,则传送带的驱动电机启动并一直保持到停止开关动作或罐装设备下的传感器检测到一个瓶子时停止;瓶子装满饮料后,系统...

急急急!!!全自动灌装机的安装说明?

[回答]玻璃全自动液体灌装生产线全自动液体灌装生产线是专业灌装日化、饮料、酒、矿泉水等行业定量灌装的液体灌装机械。另有全自动液体灌装机、半自动液...

广州牛肉酱灌装机生产线快速包装厂家推荐

[回答]瓶子在灌装机中依次完成:1、进气,2、进液回气;3、停止进液;4、排除余液等4个步骤。同时生产线上的各种检测状态传感器全部接入到PLC中,由PLC根据传...

八泵直线式灌装机特点?

八泵直线式灌装机是一种高效、稳定的自动化生产设备,具有以下特点:首先,这种灌装机采用八泵式灌装,可以同时完成八个产品的灌装,生产效率高;其次,这种设...

江阴制造灌装机参数?

回答如下:江阴制造灌装机的参数可能包括以下几个方面:1.灌装速度:即每分钟能够完成的灌装瓶数,通常以瓶/分钟为单位。2.灌装容量:即每次灌装的液体容量...

新型灌装机怎么解决故障

[回答]液体灌装机首先.机器不能启动:1.接通电源、打开电源开关、检查保险丝。2.释放急停按扭。3.接通气压,保持在6公斤左右。4.检查开关电源是否有DC24V电...

麻烦认识的人指导下怎样修理灌装封尾机

[回答]塑料软管和金属软管都可以用的一台灌装封尾机,ZHF-100A全自动软管灌装封尾机PLC全自动控制系统,用弹簧管圆盘,保证密封尾部高度一致。采用机械驱动...

液体灌装机沫大咋处理?

[回答]订金:面议摘要:YPC8-E型直列式灌装机--本机型于食品类,如:日化、白酒、酱油、醋、调味品、植物油、糖浆、矿泉水等可食性液体以及家药化工类液体的...

自动灌装机怎么选购

[回答]据一位用户反映,油类灌装机械中的流量计式灌装机采用微电脑PLC自动控制,人机界面,具有无瓶不灌装、计量精度高、运行平稳等特点。并且在每个灌装阀...

 martin freeman  微蒙 
王经理: 180-0000-0000(微信同号)
10086@qq.com
北京海淀区西三旗街道国际大厦08A座
©2026  上海羊羽卓进出口贸易有限公司  版权所有.All Rights Reserved.  |  程序由Z-BlogPHP强力驱动
网站首页
电话咨询
微信号

QQ

在线咨询真诚为您提供专业解答服务

热线

188-0000-0000
专属服务热线

微信

二维码扫一扫微信交流
顶部