直播课堂
HOME
直播课堂
正文内容
怎么学习泵站plc编程 基于S7-1500的提升泵站控制系统PLC程序演示
发布时间 : 2026-03-22
作者 : 小编
访问数量 : 23
扫码分享至微信

基于S7-1500的提升泵站控制系统PLC程序演示

《一、项目背景》

在很多污水处理厂、自来水厂设计了提升泵站,主要功能是将调节池的水提升到下一步工艺单元,本次模拟三台水泵实现自动抽水,三台水泵自动投切等功能,主要设备包含水泵3台,超声波液位1只。采用西门子S7-1500控制器,博途V16软件平台。

《二、程序设计》

2.1 变量定义

建立三个数据块作为测试变量

DB3为液位相关数据块,包含实际液位,低液位设定,启动1台泵液位设定,启动2台泵液位设定等。

DB4为设备信息,统计设备的运行次数,做到平衡设备的投运操作。

DB5为设备控制及状态,包含了设备运行输出,中间信号等。

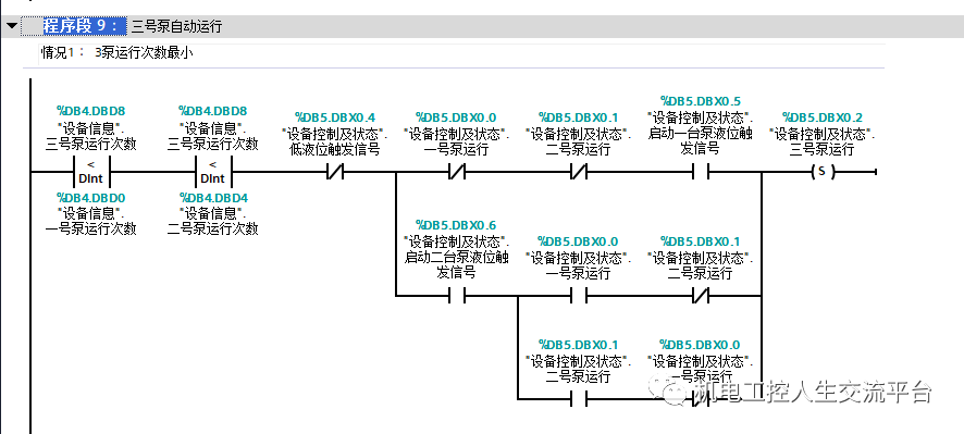
2.2 程序设计

液位处理程序

设备运行次数统计

设备启动程序

设备停止程序

液位计模拟程序(通过1分钟时间脉冲进行液位变化模拟)

《三、程序仿真》

模拟情况如下:

1、液位到达启动一台水泵时,启动1台水泵。

2、测试到达两台液位时,启动另外一台水泵

3、到达1台水泵时,停止1台水泵

4、低液位时,停止所有水泵

排污泵站如何用PLC?

排污泵站使用PLC可以实现对泵站运行的自动化控制、数据监测与存储、远程监控与数据共享等功能,从而提高泵站的运行效率和可靠性。以下是PLC在排污泵站中的具体应用方式:

(1)自动化控制:PLC能够根据排污泵站的实际需求,通过编程实现对污水泵的自动启停、调速和联锁保护等功能。PLC可以接收来自传感器的信号,如水位、流量等,并根据预设的逻辑和控制策略,自动控制泵站的运行。

(2)数据监测与存储:PLC能够实时监测排污泵站的运行参数,如流量、压力、液位等。通过连接各种传感器,PLC可以获取这些参数的数据,并进行处理和分析。同时,PLC还可以将数据存储在其内存中,以便后续查看、分析和故障诊断。

(3)远程监控与数据共享:PLC具备通信功能,可以通过网络连接实现远程监控和数据共享。这样,管理者可以在任何时间、任何地点通过上位机、移动设备或云平台访问排污泵站的运行状态和数据。这有助于及时发现问题、进行故障诊断和采取相应的处理措施。

(4)故障检测与处理:PLC具有强大的故障诊断和自我保护功能。当排污泵站出现故障或异常情况时,PLC能够迅速检测并发出报警信号。这些报警信号可以通过界面显示、短信通知等方式传达给操作人员,以便及时处理故障,确保泵站的稳定运行。

(5)优化运行:通过对排污泵站运行数据的分析,PLC可以帮助优化泵站的运行策略。例如,根据历史数据和实时数据,PLC可以调整泵的运行时间和速度,以实现节能降耗和提高运行效率。

(6)系统集成:PLC可以与其他自动化设备和系统进行集成,如SCADA系统、水处理系统等。通过集成,可以实现整个排污处理过程的自动化管理和优化控制。

如果您需要可以控制排污泵站的支持codesys编程的PLC,可以私信评论找我。

晚上,我们“广成工控”直播间也会聊相关内容,欢迎观看。

相关问答

一体化污水泵站是什么设备怎么运行呢?

[回答]城市建设用地面积小,可选择的区域比较大,问题解决问题的难度比较大。一体化钢架泵站根据应用于场景和废气介质有所不同,用在雨水上的叫一体化雨水泵...

什么是污水泵站WioCare?

污水泵站WioCare,简单的来说,就是网关与泵站的PLC连接读取数据后,通过以太网或者2G\4G的方式把数据传送到云端,用户可以登录固定网址或者使用手机APP访问云端...

液压趴方成型机使用说明?

[回答]趴方成型机一台1、工艺流程:板材辊压、冲孔、切断(成型样件尺寸按照图纸做)。2、整机由PLC控制,7寸触摸屏,每次可存储数据10组3、压制板材厚度1.5-2...

造气油压技术在我公司运用总结-盖德问答-化工人互助问答社区

泵站系统采用全自动带油位检测控制系统,采用西门子S7-200PLC对泵站进行全自动控制,泵站的油位、压力实现报警联锁。2系统的配套性2.1油管路的配置高压和低...

如何清洗液压泵站?液压泵站系统效果怎么样?

[回答]手动压紧:当按动手动压紧按钮PLC启动压紧电磁阀和泵站电机,头板运动,当液压油缸内油压达到压力表上限或再次按动手动压紧按钮时,压紧程序结束。保压...

切边机是怎样切割的?切边效果怎么样?

切边机,主要用金属及不锈钢,铁,铝等材质的拉伸件产品,进行切?工艺。他主要结构有,电机,液压泵站,Plc控制器,电路装置,主要机架结构,以及工件模具装...切边机,...

自动压瓦机的基本知识?

机是由放料、成型、后成型切割组成生产的机器,它的彩板外观平整美丽、漆纹均匀、强度高、经久耐用,广泛应用于工业民用建筑,如厂房、仓库、体育馆、展览馆...

PLC主要应用于哪方面?

PLC(ProgrammableLogicController,可编程逻辑控制器)是一种用于自动化控制的电子计算机设备。它主要应用于以下方面:1.**工业自动化**:-PLC是工业自动.....

帮个忙哪位大仙,谁知道!烟台德国一体化泵站工程应急设备,...

[回答]为升钟水库灌区囤蓄水库。水库枢纽包括拦河大坝(粘土心墙砂岩石渣坝)、放空洞、引水入库渠道、灌溉取水泵站和放水洞等建筑物。工程开发任务农业灌...

法兰翻边机操作方法?

[回答]机筒法兰旋压,立式旋压的方式,实现法兰旋压。加工直径为400-1600mm,压制板材厚度1-4.0mm,旋压误差2mm,模具高度150mm整机外形尺寸为2000*3...加工...

 三星e808  南京女孩李倩月案件来龙去脉 
王经理: 180-0000-0000(微信同号)
10086@qq.com
北京海淀区西三旗街道国际大厦08A座
©2026  上海羊羽卓进出口贸易有限公司  版权所有.All Rights Reserved.  |  程序由Z-BlogPHP强力驱动
网站首页
电话咨询
微信号

QQ

在线咨询真诚为您提供专业解答服务

热线

188-0000-0000
专属服务热线

微信

二维码扫一扫微信交流
顶部