plc控制气缸编程要点 PLC编程控制气缸实例

小编 83 0

PLC编程控制气缸实例

功能描述:

当按下启动按钮X1,让气缸来回伸缩动作,气缸的动作通过电磁阀Y0来控制(Y0得电气缸伸出,断电气缸缩回),动作要求是气缸伸出2s,缩回2s。动作来回10次,动作完成。如果继续执行需要再次按下启动按钮。外部要求有停止X0按钮。

一、第一种编程方式

1)梯形图如下

2)分解程序

主电路

条件控制电路

计数和复位电路

二、第二种编程方式

1)梯形图如下

2)分解程序

启保停主电路

计数控制电路部分

计数和复位电路

结束:其实还有很多编程方式和方法,在这里就不一一例举了,这两种是比较常用的。大家可以开动一下自己的脑筋,还有什么其他的控制方式,请留言交流哦!喜欢的朋友请点关注。

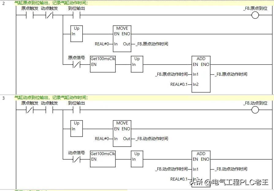
PLC技能每日分享——如何编写一个简单实用的气缸功能块详解

气缸是我们设备中使用频率非常高的一个部件,如果有一个功能完善的功能快,那我们用起来就简单方便很多,对程序的编写的也能起到事半功倍的效果。

1.气缸功能块包含哪些功能

01.触摸屏手动原位触发

02.触摸屏手动动位触发

03.自动原位触发

04.自动动位触发

05.原位到位信号

06.动位到位信号

07.气缸报警

08.气缸到位延时

09.原点信号屏蔽

10.动点信号屏蔽

11.原点动作时间

12.动点动作时间

13.气缸使用寿命

14.气缸使用次数

这些功能基本包含了大部分客户对气缸的需求了,如果有些功能用不到直接不实用即可。

2.建立结构体变量

结构体名称:气缸

结构体元素:我们需要的功能名称

3.功能块程序编写

01.先建立功能块内部变量

02.功能块内部程序编写

3.功能块调用

实际程序只需要填写这一个功能块就可以了。是不是很简洁呢?后续需要的信息都在结构体Cy1里面找即可。

大家觉得这个功能块怎么样?有帮到你吗?

关注我持续分享PLC相关知识

相关问答

三菱plc气缸控制编程实例?

以下为三菱PLC气缸控制的编程实例:1.开启气缸控制:当输入端X0.0为1时,M0.0置位,Q0.0输出为1,即启动气缸。当输入端X0.0为0时,M0.0复位,Q.....

plc怎么控制气缸运动?-懂得

气缸的运动是PLC控制气动电磁阀来进行的。气缸运动原理:气缸有进气口和排气口一端进气另一端排气,中间有活塞部件。如气缸后端进气前端排气则气缸伸...

如何用电路PLC控制气缸的伸缩-懂得

楼主这个要求很简单,但是PLC的接线图和气路图有点说的不是很清楚,这样吧我说一下如果我做一个气缸的伸缩怎么弄:我选用欧姆龙的CP1E中的继电器输出...

三菱plc控制气缸用什么编程好?

1.首先,对于三菱plc控制气缸,推荐使用gxworks2或者gxworks3软件进行编程。这两款软件是三菱plc的官方编程工具,具有强大的功能和稳定的性能,适合用于控...

plc怎么控制气缸运动?-小红薯7AB0DA23的回答-懂得

通过电磁阀。电磁阀里有个线圈,一般有5V24V等,PLC控制线圈是否通电就行。另外,需要把电磁阀和气缸连接起来。气缸的运动是PLC控制气动电磁阀来进...

气缸、油缸、接近开关、位置控制?

气缸里带磁的一般使用电磁开关,一种感应磁的接近开关。在气缸里属于常规配置。可以通过PLC控制。原理就是传感器控制继电器,继电器控制气缸。气缸里带磁的一...

plc怎么控制气缸运动?-I2tM3pcSm的回答-懂得

由开关或按钮,给PLC的输入发出指令,PLC就有相应的输出去控制电磁阀,电磁阀控制气缸运动,到达指定位置后,由传感器或行程开关,反馈到PLC的输入,由PLC...

如何用电路PLC控制气缸的伸缩-菜菜菜菜菜青争的回答-懂得

楼主这个要求很简单,但是PLC的接线图和气路图有点说的不是很清楚,这样吧我说一下如果我做一个气缸的伸缩怎么弄:我选用欧姆龙的CP1E中的继电器输出...

PLC控制气缸升降,气缸上面的每个磁性开关有两根线,有正负极之分,分别接到哪里?

如果?你的输入端是DC24V的。一般COM为电源的正极。Xn为信号的输入点接负极就可以了。因为PLC是低电平有效。如果?你的输入端是DC24V的。一般COM为电源的正极。Xn...

plc控制两个气缸运动怎么连接?

a点肯定要一个开关,看你工件是什么,是金属的,我认为可以接近开关,非金属,可以用光电开关是要区分是NPN还是PNP的,气缸1工作,同时触动气缸上的磁性开关b(...a...