研选课堂
HOME
研选课堂
正文内容
plc频率闪烁的编程 S7-1200PLC控制信号灯闪烁的两种方法
发布时间 : 2026-01-08
作者 : 小编
访问数量 : 23
扫码分享至微信

S7-1200PLC控制信号灯闪烁的两种方法

在很多工业场合中,经常用LED按一定的频率闪烁来实现信号指示功能,例如红灯闪烁表示报警,黄灯闪烁表示设备处于准备状态等。如何实现LED灯的闪烁效果呢?通常使用以下两种方法:

例题:Q0.0外接一个LED发光二极管作为信号指示灯,要求PLC系统上电后LED灯以1Hz频率闪烁。

方法一:两个定时器交替工作产生脉冲信号,程序如下图所示

方法二:使用系统时钟脉冲存储器直接产生脉冲信号

在S7-1200PLC程序中除了使用两个定时器来产生脉冲信号,还可以应用PLC的系统和时钟存储器来产生特定频率的脉冲信号。时钟存储器的设置和使用步骤如下:

(1)在博图项目文件中双击“设备和网络”;

(2)鼠标双击PLC的CPU图标,下方将弹出该PLC的属性窗口;

(3)在属性窗口左侧目录中双击“系统和时钟存储器”选项;

(4)勾选启用时钟存储器字节将其激活;

(5)如下图所示可以看到PLC中支持几种特定频率的时钟存储器,我们需要选用的是1Hz的始终存储器,其默认地址为M0.5。

(6)在程序中只需调用该存储器就可以产生1Hz的脉冲信号,编程PLC程序如下图所示

这种方式的优点是程序结构简单,使用方便。缺点是产生的时钟脉冲频率是固定的。

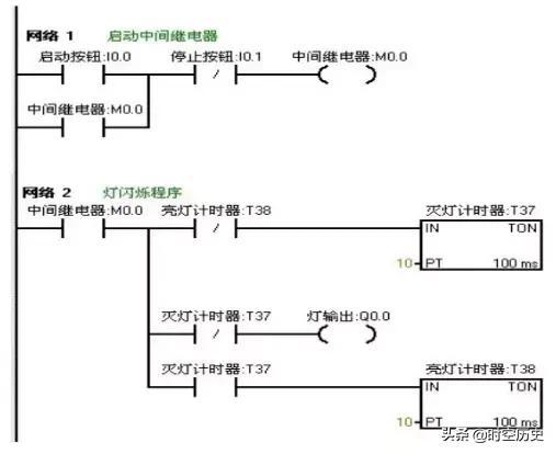
PLC案例之闪灯程序

当按下启动按钮后,要求在两秒钟内有一秒亮有一秒灭,如此反复,灯一闪一闪发光。

I/O分配表

梯形图程序

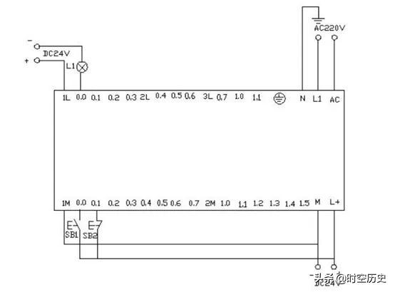
PLC接线图

程序调试及结果分析

把编写好的程序下载到西门子s7-200PLC中进行调试。观察运行结果和实验要求是否相同。

通过在线控制面板进行调试,当按下在线控制面板上的I0.0f(即 I0.0接通)此时Q0.0有输出,Q0.0所接负载灯就亮,同时启动定时器T37开始计时,当计时一秒后因T37动作,其常闭触点断开,所以Q0.0无输出,所接负载灯灭。

灯灭的同时启动定时器 T38,T38计时一秒后,把串联在定时器T37的常闭触点断开,所以T37复位,T37常闭触点恢复常闭。此时Q0.0又有输出,所接负载灯又亮。

这样,输出Q0.0上所接的负载灯以接通一秒,断开一秒频率不停的闪烁,直到按下在线控制面板上的I0.1f(即I0.1接通),闪光电路不在继续工作。若想改变灯闪烁的频率只要改变定时器的时间就能够达到改变要求。

相关问答

PLC怎么实现闪烁1秒周期求解?

不知你的意思是亮多长时间,如果亮1秒,灭1秒,需要2个定时器,都设...用定时器设定1秒,触发输出,再用输出点取反控制开启定时器即可。这个方法只亮一个扫描周期,...

plc让灯闪烁的指令?

要让指示灯闪烁的话,将控制指示灯的Y点由定时器定时置ON/OFF就可以了,这样闪烁频率可调。或者使用内部时钟脉冲出点FX系列为M8013,Q系列为SM412一秒ON/OFF一次...

plc灯闪烁05秒怎么设置?

要设置PLC灯闪烁05秒,首先需要确定PLC的型号和接线情况。然后,在PLC编程软件中打开对应的程序,在程序中添加一个定时器,设置定时器的时间为05秒,将定时器的...

plc怎么控制一个灯闪烁五次?

对定时器的使用,如何来控制灯光的闪烁频率。同时延伸到对电铃和蜂鸣器的控制。当按下启动按钮后,要求在两秒钟内有一秒亮有一秒灭,如此反复,灯一闪一闪发光。...

plc两个灯交替闪烁程序怎么编程?

要编写一个PLC程序以实现两个灯的交替闪烁,首先需要确定使用的PLC型号和编程软件。假设我们使用的是Siemens的PLC,并使用TIAPortal进行编程。以下是一个基本...

PLC怎么搞闪烁周期1秒,求解,用什么?

每款PLC都有这个功能。比如三菱的M801110ms闪一下M8012100ms闪一下M80131s闪一下M80141min闪一下每款PLC都有这个功能。比如三菱的M801110ms闪一下M80121...

条件为一个指示灯亮其他两个指示灯变换闪烁plc编程怎么编?

这个很简单。我用的是西门子的,就用西门子举例吧,常亮的直接输出,闪烁的用时钟M0,有8个不同的闪烁频率,你选一个就行了去当另外两个指示灯。并联输出。如果没...

plc闪烁周期一秒解决方法?

用定时器设定1秒,触发输出,再用输出点取反控制开启定时器即可。这个方法只亮一个扫描周期,不知你的意思是亮多长时间,如果亮1秒,灭1秒,需要2个定时器,都设...

plc中怎样让数码管闪烁?

在PLC中让数码管闪烁,通常需要先将数码管连接到PLC的输出模块,然后通过PLC的程序控制数码管的闪烁。具体步骤如下:1.将数码管的输出端连接到PLC的输...

怎样用PLC的一个定时器控制一个灯的闪烁?

按操作手册说明使用按操作手册说明使用

 水电站建筑物  nokia n97 
王经理: 180-0000-0000(微信同号)
10086@qq.com
北京海淀区西三旗街道国际大厦08A座
©2026  上海羊羽卓进出口贸易有限公司  版权所有.All Rights Reserved.  |  程序由Z-BlogPHP强力驱动
网站首页
电话咨询
微信号

QQ

在线咨询真诚为您提供专业解答服务

热线

188-0000-0000
专属服务热线

微信

二维码扫一扫微信交流
顶部