plc编程入门培训课件 如何零基础入门PLC?这份全面详解PPT准能用上

小编 88 0

如何零基础入门PLC?这份全面详解PPT准能用上

今天给大家带来一系列的电气基础知识以及PLC入门基础内容,先一起来看看目录

继电器控制技术

可编程控制器绪论

可编程控制器基础知识

三菱FX—2N可编程控制器

PLC网络及通信

PLC控制系统设计与应用

其他可编程控制器简介

下面我们就一起来看看具体的知识吧!

一、常用低压电器

1、概述

电器的定义:

电器是根据外界信号(机械力、电动力和其它物理量)自动或手动接通和断开电路,实现对电路或非电路对象的切换、控制、保护、检测、变换和调节用的元件或设备。

电器的构成

2、接触器

接触器是一种用于接通和断开(交、直流)负荷电流的电磁式自动切换电器,主要用于控制电动机、电焊机、电容器组等大容量设备,具有低压释放的保护。

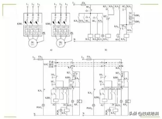
二、基本控制线路继电器控制技术

1、异步电机直接起动控制线路

2、异步电动机正反转控制线路

3、异步电动机降压起动控制线路

三种降压起动方式的优缺点:

(1)、串起动电阻起动的优点 :结构简单、成本低、动作可靠。

缺点:消耗电能。

适用场合:要求起动平稳的中小容量电动机以及起动不频繁的场合

(2)、自耦变压起动的优点 :对电网电流冲击小,功率损耗小。

缺点:价格较贵,体积较大,且是按照非连续工作制设计制造的,不允许频繁操作。

(3)、星三角起动的优点 :定子绕组星型接法时,起动电压为直接采用三角型接法时的1/3,起动电流为1/3,因而起动电流特性好。

缺点:起动转矩也相应下降为三角型接法的1/3,转矩特性差。此线路适合轻载或空载的场合。

4、异步电动机制动控制线路

可编程控制器基础知识

一、PLC基本结构

二、PLC基本工作原理

三、PLC编程语言

三菱FX-2N可编程控制器

一、FX-2N简介

二、FX-2N编程软元件

三、FX-2N基本逻辑指令

四、FX-2N定时器及计数器编程

五、FX-2N实例

六、FX-2N步进控制

七、FX-2N应用指令编程

简介:FX-2N系列PLC是 由电源、CPU、存贮器和输入/输出器件组成的单元型可编程控制器,而且AC电流、DC输入型的内装DC24V电源作为传感器的辅助电源。功能强大,可进行逻辑控制、开关量控制、模拟量控制,并进行各种功能运算、传送、变址寻址、移位等。

往期优秀文章回顾:

ABB机器人如何做位置偏移?

新手学PLC要什么基础?80页PPT全面了解PLC控制程序的设计

很多新手的第一问题:学PLC需要什么基础?这个问题问的好,说明大家对学习这件事还是有常识的,基础起到铺垫、承前启后的作用,把这方面搞定了,你会比那些不在乎基础而直接强攻PLC的人要事半功倍的多。

1、学习PLC,首先要有电工的基础, 了解一些低压电器以及控制技术,这是学习PLC的必备基本知识。

2、学习PLC,计算机基础多少要有

PLC要通过编程语言才能操控设备,编程肯定是要用到电脑的,首先就是PLC软件的安装,

之后真正的主场在于用软件编程,电气一行的计算机编程语言有:梯形图语言(LD)、指令表语言(IL)、功能模块图语言(FBD)、顺序功能流程图语言(SFC)、结构化文本语言(ST)。其中梯形图用的比较多,也容易学一些。

所以可以说PLC就是依附于计算机而生的设备,对计算机一窍不通的建议还是多练练一些基本操作,否则会耽误很多时间。

除此之外,想学会PLC,还需要工控数据基础, 这是因为PLC应用中经常涉及到一些计算,比如最简单的进制数计算,虽然现在可以直接用机器来算,但如果不懂十六进制、八进制等之间的转换,那也只是治标不治本。

还有网络基础, PLC越来越倾向于以太网的通信方式进行通信,具备网络意识,对你绝对利大于弊。

接下来这80页PPT,能够帮大家对PLC控制程序的设计有个全面的了解,一起来看看吧!

往期优秀文章回顾:

RS485中的crc效验,你知道多少?「系列15」

相关问答

西门子s7-200的plc怎么通过编程实现手动自动模式?

例如:I0.0为切换按钮,接通时,手动,不接通时,自动。在编程时,LDI0.0送一个数值给一个存储器,如VB100=1,LDII0.0送另一个数值...例如:I0.0为切换按钮,接...

plc基本元件?

plc的基本编程元件有:输入X、输出Y、软继电器M(或叫中间继电器)、定时器T、计数器C、状态继电器S、数据寄存器D、变址寄存器V和Z、指针P和I。PLC根据机型的不...

刚毕业怎么快速学习PLC?

[回答]怎么有效率学习PLC1、可以网上买个旧的PLC,编写一些案例测试一下,这样直观方便且效果好;2、要有个自己的成长老师,这个可以是自己老师也可以是自己...

应届毕业生怎么快速学习PLC?拜托了帮个忙

[回答]学习PLC应该打好基础,具体可以从下面几个方面入手1、通过一些课件或者视频了解认识一些常规的电器元件;2、可以向学长或学姐了解哪些是常用的主流PL...

PLC难学吗?

不难学。首先了解下PLC,可编程逻辑控制器(ProgrammableLogicController,PLC),一种具有微处理器的用于自动化控制的数字运算控制器,可以将控制指令随时载入...

应届毕业生学习PLC应注意什么?

[回答]学习PLC应该打好基础,具体可以从下面几个方面入手1、通过一些课件或者视频了解认识一些常规的电器元件;2、可以向学长或学姐了解哪些是常用的主流PL...

大学毕业应该如何学习PLC?

[回答]学习PLC应该打好基础,具体可以从下面几个方面入手1、通过一些课件或者视频了解认识一些常规的电器元件;2、可以向学长或学姐了解哪些是常用的主流PL...

仪表仪器学习方法,路径,需要具备哪些基础!请教。工厂现在...

[回答]最重要的是多在现场学习,仪表方面的知识还是很广的,慢慢的来,一点点的学习。仪表基础知识学好了,就可以学习自动控制方面的,DCSPLC等知识,多找些资...

暑假少儿编程,眉山哪家比较好?

哪里我不去,自己学,我专门做了一期视频说这个问题!可以看看去就在前些日子我收到无数少儿编程的免费试听电话,我也尝试着让孩子试听了几家课后才发现,这么...第...

IT都有什么专业,要学多久啊?

Linux环境下C语言编程入门视频教程全52讲云计算视频教程-安卓开发(全7讲)...信号与系统本科视频教程全45讲电子科技大学信号与系统视频教程全58讲西安...