课程中心
HOME
课程中心
正文内容
plc编程搅拌器 从零开始学PLC之程序设计实例搅拌机控制
发布时间 : 2026-01-22
作者 : 小编
访问数量 : 23
扫码分享至微信

从零开始学PLC之程序设计实例搅拌机控制

大家好我是达达老师,今天继续讲解实例,搅拌控制系统程序设计,之前讲过使用的数字量,今天我们用模拟量来进行讲解,有不明白的欢迎评论留言,达达老师会耐心解答。

搅拌控制系统程序设计——使用模拟量。

控制要求如下:

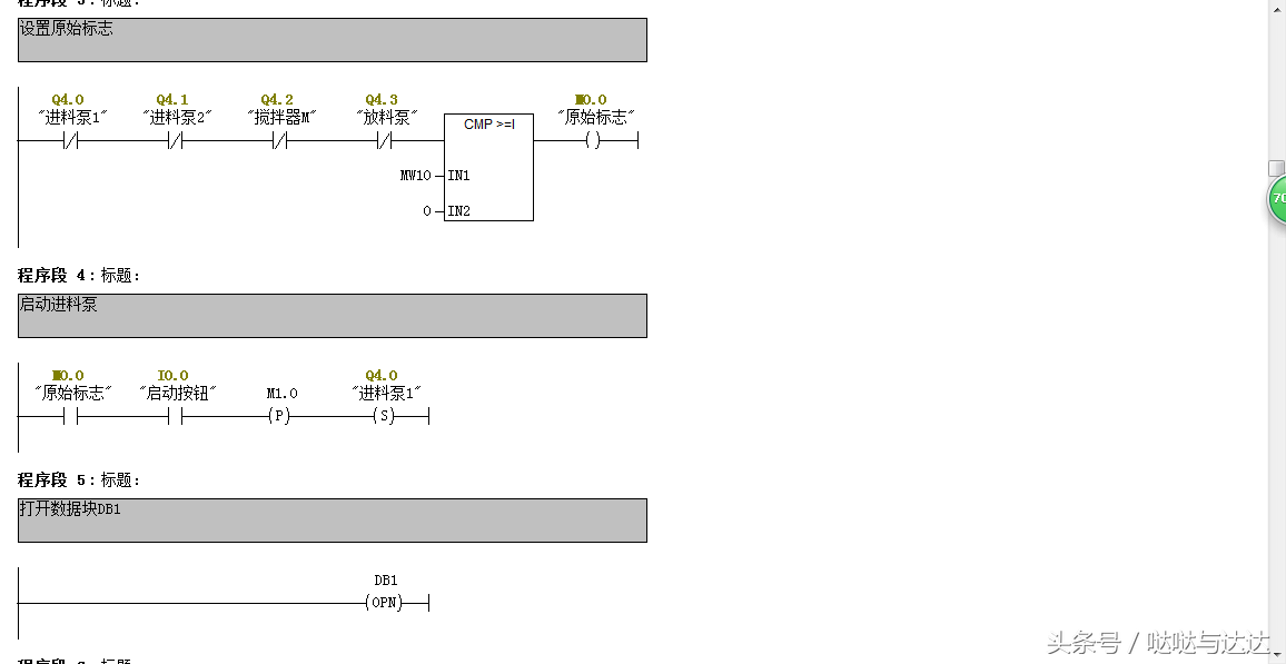
此搅拌控制系统,由一个模拟量液位传感器-变送器来检测液位的高低,并进行液位显示。现要求对A、B两种液体原料按等比例混合,请编写控制程序,控制要求如下:按起动按钮后系统自动运行,首先打开进料泵1,开始加入液料A→当液位达到50%后,则关闭进料泵1,打开进料泵2,开始加入液料B→当液位达到100%后,则关闭进料泵2,起动搅拌器→搅拌10s后,关闭搅拌器,开启放料泵→当液料放空后,延时5s后关闭放料泵。按停止按钮,系统应立即停止运行。

1.创建S7项目

使用菜单【File】→【“New Project”Wizard】创建搅拌控制系统的S7项目,并命名为“FC与FB”。

2.硬件配置

在“FC与FB”项目内打开“SIMATIC 300 Station”文件夹,打开硬件配置窗口,并按图下完成硬件配置。

配置好后,将模拟量地址修改为256。

3.编辑符号表

4.规划程序结构

OB1为主循环组织块;OB100为启动组织块;FC1实现搅拌控制;FC2实现放料控制;FB1通过调用DB1和DB2实现液料A和液料B的进料控制;DB1和DB2为液料A和液料B进料控制的背景数据块,在调用FB1时为FB1提供实际参数,并保存过程结果。

5.创建无参功能(FC1、FC2)

FC1

FC2

6.创建无静态参数的功能块(FB1 )

定义FB1的局部变量声明表

编写FB1控制程序

7.建立背景数据块(DB1、DB2)

在“FC与FB”项目内选择“Blocks”文件夹,执行菜单命令【Insert】→【S7 Block】→【Data Block】,创建与FB1相关联的背景数据块DB1和DB2。STEP 7自动为DB1和DB2构建了与FB1完全相同的数据结构,如下图所示。

8.编写控制程序,在OB1中调用FC1、FC2和FB1

至此八个步骤,程序编写完毕,编译保存,将程序下载仿真即可

以上是今天的实例讲解,明天继续,关注达达老师,每天进步一点点

常见PLC程序实例详细分析,看完就懂(附图)

十字路口的交通指挥信号灯布置:

一、控制要求

(1)信号灯系统由一个启动开关控制,当启动开关接通时,该信号灯系 统开始工作,当启动开关关断时,所有信号灯都熄灭。

(2)南北绿灯和东西绿灯不能同时亮。如果同时亮应关闭信号灯系统, 并立刻报警。

(3)南北红灯亮维持 25s。在南北红灯亮的同时东西绿灯也亮,并维持 20s。到 20s 时,东西绿灯闪亮,闪亮 3s 后熄灭,此时,东西黄 灯亮,并维持 2s。到 2s 时,东西黄灯熄灭,东西红灯亮。同时, 南北红灯熄灭,南北绿灯亮。

(4)东西红灯亮维持 30s。南北绿灯亮维持 25s,然后闪亮 3s 后熄灭。 同时南北黄灯亮,维持 2s 后熄灭,这时南北红灯亮,东西绿灯亮。

(5)以上南北、东西信号灯周而复始地交替工作状态,指挥着十字路口 的交通,其时序如下所示。

二、PLC 接线

三、定义符号地址

四、梯形图程序

三层楼电梯控制

电梯的上升、下降由一台电动机控制;正 转时电梯上升、反转时电梯下降。各层设一个呼叫开关(SB1、SB2、SB3)、 一个呼叫指示灯(H1、H2、H3)、一个到位行程开关(ST1、ST2、ST3)。

一、控制要求:

(1)各层的呼叫开关为按钮式开关,SB1、SB2 及 SB3 均为瞬间接通有效

(即瞬间接通的即放开仍有效)。

(2)电梯箱体上升途中只响应上升呼叫,下降途中只响应下降呼叫,任何 反方向呼叫均无效,简称为不可逆响应。具体动作要求,如下表。

(3)各楼层间有效运行时间应小于 10S,否则认为有故障、自动令电动机停转。

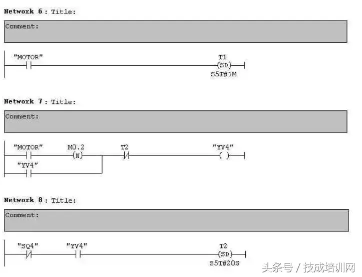
多种液体自动混合装置的 PLC 控制 如图所示为三种液体混合装置,SQ1、SQ2、SQ3 和 SQ4 为液面传感器, 液面淹没时接通,液体 A、B、C 与混合液阀由电磁阀 YV1、YV2、YV3、 YV4 控制,M 为搅匀电动机,其控制要求如下:

1.初始状态

装置投入运行时,液体 A、B、C 阀门关闭,混合液阀门打开 20s 将容 器放空后关闭。

2.起动操作

按下启动按钮 SB1,装置开始按下列给定规律运转:

①液体 A 阀门打开,液体 A 流入容器。当液面达到 SQ3 时,SQ3 按通, 关闭液体 A 阀门,打开液体 B 阀门。

②当液面达到 SQ2 时,关闭液体 B 阀门,打开液体 C 阀门。

③当液面达到 SQ1 时,关闭液体 C 阀门,搅匀电动机开始搅拌。

④搅匀电动机工作 1min 后停止搅动,混合液体阀门打开,开始放出 混合液体。

⑤当液面下降到 SQ4 时,SQ4 由接通变断开,再过 20s 后,容器放空, 混合液阀门关闭,开始下一周期。

3.停止操作

按下停止按钮 SB2 后,要将当前的混合操作处理完毕后,才停止操 作(停在初始状态)

参考程序:

霓虹灯广告屏控制器的设计

用 PLC 对霓虹灯广告屏实现控制,其具体要求如下:

该广告屏中间 8 个灯管亮灭的时序为第 1 根亮→第 2 根亮→第 3 根 亮→…→第 8 根亮,时间间隔为 1s,全亮后,显示 10s,再反过来从 8→7→…→1 顺序熄灭。全灭后,停亮 2s,再从第 8 根灯管开始亮 起,顺序点亮 7→6→…→1,时间间隔为 1s,显示 20s,再从→2→…→8 顺序熄灭。全熄灭后,停亮 2s,再从头开始运行,周而复始。

参考梯形图程序:

设计程序,使两个气缸顺序动作,其顺序为:A1B1B0A0。

(一)气控回路

(二)位移-步骤图

(三)I 型障碍信号分析

(四)PLC 接线

(五)定义符号地址

(六)梯形图程序

自动售货机的 PLC 控制

如下图所示的自动售货机示意图,其工作要求如下:

1.此售货机可投入 1 元、5 元或 10 元硬币。

2.当投入的硬币总值超过 12 元时,汽水按钮指示灯亮;当投入的硬

币总值超过 15 元时,汽水及咖啡按钮指示灯都亮。 3.当汽水按钮灯亮时,按汽水按钮,则汽水排出 7s 后自动停止,这段时间内,汽水指示灯闪动。 4.当咖啡按钮灯亮时,按咖啡按钮,则咖啡排出 7s 后自动停止,这段时间内,咖啡指示灯闪动。 5.若投入硬币总值超过按钮所需的钱数(汽水 12 元,咖啡 15 元)时,找钱指示灯亮,表示找钱动作,并退出多余的钱。

参考答案:

End

评论处大家可以补充文章解释不对或欠缺的部分,这样下一个看到的人会学到更多,你知道的正是大家需要的。。。

相关问答

粉末搅拌机的功能作用有什么

[回答]搅拌机的结构特点:1、搅拌机物料接触处均用不锈钢制造,物料在搅拌机的过程中不会被挥发、变质、流失的现象出现。2、开启放料阀,出料速度快,设备清...

plc通讯故障原因?

首先,故障分内部和外部,对于外部,很简单,(确定电源是正常的情况下)看中间继电器或或PLC上的指示灯。如果指示灯没有量,证明没有外部信号到PLC!对于内部...首...

混凝土搅拌机漏浆问题如何解决?

混凝土搅拌机轴端漏浆其产生原因有:搅拌机光滑体系中,手动泵和主动泵油杯中无光滑;轴端密封处光滑油供应缺乏,光滑油路不疏通;搅拌机光滑油主动泵损坏;JS20...

搅拌站里用电脑操控混凝土?

一般的混凝土控制系统使用上位机做监控;下位机PLC或嵌入式控制器做逻辑直接控制;自动化程度是反映混凝土搅拌站技术含量高低的主要标志1.动态面板显示搅拌站...

平口混凝土搅拌机多少钱

[回答]混凝土储料罐商品技术性特性及优点:1、密闭式存储内嵌搅拌设备能够合理增加砼对外开放時间。2、降低混凝土的塌落度损害保证混凝土粘结性。3、降低...

自动配料设备有什么用途?

1)可自动完成系统配料工艺流程,计算机画面实时显示配料系统工作流程,软件操作简单,画面逼真。2)控制方式多样化,系统设有上位手动/自动、PLC自动、操作室...2)...

求pc陶瓷过滤机安装说明书?

陶瓷过滤机的工艺流程PC陶瓷过滤机的工艺流程包括滤饼的形成、滤饼的脱水、滤饼卸下和返冲洗处理4个部分。PC陶瓷过滤机的工作由PLC的控制来完成,该控制系统...

谁有称重配料系统方案?自动配料称重系统外观好不好看

[回答]例如:深圳科立恒KHEC-E4系列电流传感器与KCE系列电流传感器长期配套于自动化工程/年产30万套隔离变送器,电流传感器,与PLC/DCS系统配套:也有用于变...

水泥自动配料称重如何接线?自动配料称重系统价格高吗?

[回答]是称重平台几个点数值不一样,存在角差还是数值不准确角差可以通过接线盒内电位器调整数值有偏差,那是需要用称重终端重新校准无锡九鑫电子赛密博网...

在线的大侠,请教一下,TMR饲料搅拌机多少钱?

[回答]饲料有两种分类方法:一种是按照饲料来源分类,可分为植物性饲料、动物性饲料和矿物质饲料;另一种是以饲料中干物质的营养特征为基础,把饲料分为八大...

 精密制造业  茶叶知识网 
王经理: 180-0000-0000(微信同号)
10086@qq.com
北京海淀区西三旗街道国际大厦08A座
©2026  上海羊羽卓进出口贸易有限公司  版权所有.All Rights Reserved.  |  程序由Z-BlogPHP强力驱动
网站首页
电话咨询
微信号

QQ

在线咨询真诚为您提供专业解答服务

热线

188-0000-0000
专属服务热线

微信

二维码扫一扫微信交流
顶部