线下实训
HOME
线下实训
正文内容
pLc速度链编程方法 倍速链生产线的设计
发布时间 : 2026-02-22
作者 : 小编
访问数量 : 23
扫码分享至微信

倍速链生产线的设计

倍速链生产线的设计是一个复杂而精细的过程,它涉及多个方面的考虑和优化,以确保生产线能够高效、稳定、灵活地运行。以下是对倍速链生产线设计的详细解析:

倍速链生产线

一、设计概述

倍速链生产线,也被称为节拍输送链、自由节拍输送链、差速链或差动链,是一种以倍速链为核心传输系统的生产线。这种生产线通过精密设计的链条与导轨,实现了工件或产品在生产过程中的高速、稳定流转。倍速链输送线的设计旨在提高生产效率、降低生产成本,并满足多样化的生产需求。

倍速链生产线

二、设计要点

1、链条与导轨设计

a、链条构造:倍速链的构造包括外链板、套筒、销轴、内链板、滚子和滚轮等关键部件。这些部件需要采用高品质材料制成,以确保其耐磨、耐腐蚀和承载能力。

b、导轨选型:导轨型材的选择需考虑链条的安装方式、回程导向以及承载要求。导轨应具有良好的直线度和刚度,以确保链条在高速运行时的稳定性和精度。

2、主动端与从动端配置

a、电机选型:根据生产线的速度和负载要求,选择合适的电机类型和功率。电机应具有高效、低噪音、易维护等特点。

b、链轮与轴承:链轮和轴承是传递动力的关键部件,其精度和耐磨性直接影响生产线的运行效果。因此,需选用高精度、长寿命的链轮和轴承。

倍速链生产线

3、张紧机构与挡停机构

a、张紧机构:设置合理的张紧机构,确保链条在运行过程中保持适当的张紧度,避免松弛或过度张紧导致的故障。

b、挡停机构:在需要停止工件进行装配或检测的位置设置挡停机构,确保工件能够准确、稳定地停留在指定位置。

4、顶升机构与提升机构

a、顶升机构:用于将工件从输送线上顶起至一定高度,以便进行后续的装配或检测操作。顶升机构应具有高精度和快速响应能力。

b、提升机构:在某些情况下,需要设置提升机构将工件从一个高度输送至另一个高度。提升机构应稳定可靠,并具备足够的承载能力。

5、控制系统

a、自动化控制:倍速链生产线通常采用自动化控制系统,实现生产过程的实时监控和调整。控制系统应具备可编程逻辑控制器(PLC)、触摸屏等先进设备,以实现智能化控制和数据化管理。

b、安全保护:设置必要的安全保护装置,如急停按钮、光电传感器等,以确保在紧急情况下能够迅速切断电源并停止生产线运行,保障人员和设备的安全。

三、设计流程

1、需求分析:根据用户需求和现场实际情况,确定生产线的功能要求、生产节拍、负载能力等关键参数。

2、方案制定:根据需求分析结果,制定详细的设计方案,包括链条与导轨选型、主动端与从动端配置、张紧机构与挡停机构设计、顶升机构与提升机构布局以及控制系统设计等。

3、详细设计:在方案制定的基础上,进行详细的图纸设计和计算分析,确保设计方案的合理性和可行性。

4、制造与安装:根据设计图纸和制造要求,进行生产线的制造和安装工作。在制造过程中,需严格控制材料质量和加工精度;在安装过程中,需确保各部件之间的配合精度和安装位置的准确性。

5、调试与验收:完成生产线的制造和安装后,进行调试和验收工作。通过模拟生产运行和负载测试,检验生产线的运行效果和性能参数是否满足设计要求。同时,对生产线进行必要的调整和优化,以确保其能够稳定、高效地运行。

初学者的福音,西门子 plc1200 接线

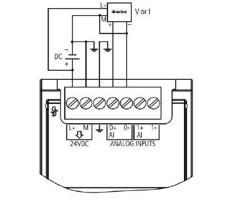
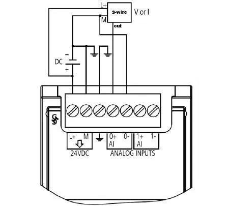
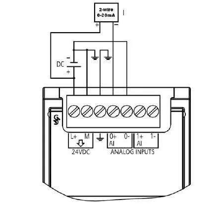
工业上普遍需要测量各类非电物理量,例如温度、压力、速度、角度等,这些都需要转换成模拟量电信号才能传输到几百米外的控制室或显示设备上。工业上最广泛采用的是用4~20mA电流来传输模拟量。

采用电流信号的原因是不容易受干扰,因为工业现场的噪声电压的幅度可能达到数V,但是噪声的功率很弱,所以噪声电流通常小于nA级别,因此给4-20mA传输带来的误差非常小;电流源内阻趋于无穷大,导线电阻串联在回路中不影响精度,因此在普通双绞线上可以传输数百米;由于电流源的大内阻和恒流输出,在接收端我们只需放置一个250欧姆到地的电阻就可以获得0-5V的电压,低输入阻抗的接收器的好处是nA级的输入电流噪声只产生非常微弱的电压噪声。

上限取20mA是因为防爆的要求:20mA的电流通断引起的火花能量不足以引燃瓦斯。下限没有取0mA的原因是为了能检测断线:正常工作时不会低于4mA,当传输线因故障断路,环路电流降为0。常取2mA作为断线报警值。电流型变送器将物理量转换成4~20mA电流输出,必然要有外电源为其供电。最典型的是变送器需要两根电源线,加上两根电流输出线,总共要接4根线,称之为四线制变送器。当然,电流输出可以与电源公用一根线(公用VCC或者GND),可节省一根线,所以现在基本上将四线制变送器称之为三线制变送器。其实大家可能注意到, 4-20mA电流本身就可以为变送器供电,变送器在电路中相当于一个特殊的负载,这种变送器只需外接2根线,因而被称为两线制变送器。工业电流环标准下限为4mA,因此在量程范围内,变送器通常只有24V,4mA供电(因此,在轻负载条件下高效率的DC/DC电源(TPS54331,TPS54160),低功耗的传感器和信号链产品、以及低功耗的处理器(如MSP430)对于两线制的4-20mA收发非常重要)。这使得两线制传感器的设计成为可能而又富有挑战。

SM1231 模拟量输入

备注:本人从事电气自动化行业十几年,对于电气刚入门或者说想从事电气的技术人员来说,本人的文章可以说是一剂良药。可以从最入门的起保停电气控制回路,到复杂的自动手动控制回路、信号、报警、联锁回路,都相当熟悉。从自动化来看,掌握 plc 和 dcs 技术属于基本操作,让你知道什么操作员站,工程师站,它们是怎么实现的,怎么组态的,通信技术,如何让现场设备可以在电脑屏幕上显示出来,如何让工艺变量实时的显示在电脑上等等之类相关技术。本人都有涉及。请大家多多关注,点赞和转发起来。

相关问答

自动化焊接设备如何维修?输送线设备,PLC通讯协议,自动化输...

[回答]芜湖千特机电设备,全产业链体系,解决方案,厂房规划,设备制造,工程施工,技术支持一体化服务,更高品质、更低成本倍速链输送线输送机的安装和调整需要...

链板输送机的链板怎么和链条连接?,装配线链板输送机销量怎...

[回答]动不了或是长时起动等。因此车主感觉有上述现象时需要考虑这个部件,当然不仅是此,也有可能是其...这很简单,比如倍速链输送机用的就比较多,中间有...

什么叫集放链?

集放链是一种自动化程度较高的综合性空间储运系统,被广泛应用在轻工、汽车、摩托车、家电、食品等行业生产线上,在现代集散控制系统当中PLC已成为一种重要的基...

【一条悬挂链,3个驱动,每台驱动一台变频器控制,我想用台达的...

[最佳回答]这么复杂,没做过.应该没问题的,大胆的尝试下吧支持你!步云自动化是东莞市一家从事自动化设备研发及改良的高新技术企业.公司拥有多名经验丰富、技...

向左走?向右走?打造工业互联网平台的路径是什么?

我国缺乏具有产业链集成整合能力的龙头,平台企业基本处于单打独斗状态,难以形成有效的资源汇聚效应。三是平台应用领域相对单一。受限于我国工业知识沉淀经验不...

电动车装配板链流水线怎么样?

[回答]电动车装配板链流水线:直线式板链输送机、转弯式板链输送机、爬坡式板链输送机、U型板链输送机板链输送机排列形式单层板链输送机、双层板链输送...

链板秤的组成部分有哪些?

[回答]链板计量秤上的物料的重力作用于荷重传感器上,荷重传感器将所受力的大小转换为电信号输出至PLC的模拟量输入模块,同时电机旋转的速度也通过速度传感...

各位大佬谁清楚,自动剪水口设备关键功能是怎样

[回答]在其中一种很有效的机器设备便是自动化去水口机,自动化去水口机的关键功效便是摘除塑料罐或是塑件口的塑胶。相较为于以往那类人力摘除的方式方法,...

【g蛋白是什么】作业帮

[回答]受体与配体结合后即与膜上的偶联蛋白结合,使其释放活性因子,再与效应器发生反应.由于这些偶联蛋白的结构和功能极为类似,且都能结合并水解GTP,所以...

哪位知道板链输送机的具体操作环境如何?

[回答]板链输送机的维护为了确保链板输送机运转可靠,主要的是及时发现和排除可能发生的故障。所以要随时观察链板输送机的工作情况,如发现异常情况应及时...

 126公司邮箱  铭锐 
王经理: 180-0000-0000(微信同号)
10086@qq.com
北京海淀区西三旗街道国际大厦08A座
©2026  上海羊羽卓进出口贸易有限公司  版权所有.All Rights Reserved.  |  程序由Z-BlogPHP强力驱动
网站首页
电话咨询
微信号

QQ

在线咨询真诚为您提供专业解答服务

热线

188-0000-0000
专属服务热线

微信

二维码扫一扫微信交流
顶部