plc三灯闪烁编程 西门子PLC经典案例,用两种编程方法实现两灯交替闪烁

小编 90 0

西门子PLC经典案例,用两种编程方法实现两灯交替闪烁

今天给大家说一个西门子案例——西门子S7-200SMART PLC怎么实现两灯交替闪烁

我们先来看看这个案例的具体要求:

使用定时器Q0.0和Q0.1,当按下启动按钮时Q0.0亮,1秒后Q0.0灭,同时Q0.1亮,再过两秒后Q0.1灭。以此循环,直到按下停止按钮,Q0.0和Q0.1全灭

首先画时序图。再用定时器加比较的方法会把很多复杂的东西简单化

时序图就是表示地址或变量根据时间的变化而变化的图形

整个占用的时间为3秒,需要用到100毫秒定时器

设:定时器的当前值为X,0≦X﹤10的时候,Q0.0亮;当10≦X﹤30时,Q0.1亮。

接下来就是循环的问题,循环就是用最后一个状态作为第一个状态的启动条件。

定时器PT值为3秒(数值计作30),使用TNO接通延时定时器,当当前值=设定值,状态输出为1时,即定时器状态位T37=1时,就去复位定时器,再从0开始,这个就是自复位,就是自己复位自己,到了3秒就从0开始。

最后梳理下编写程序的思路:

1、 启停控制——输出启动标志位,输出为1,并保持(自锁)

2、 定时器控制——用启动标志位去接通定时器,让其工作

3、 比较——0-1秒Q0.0输出,1-3秒Q0.1输出

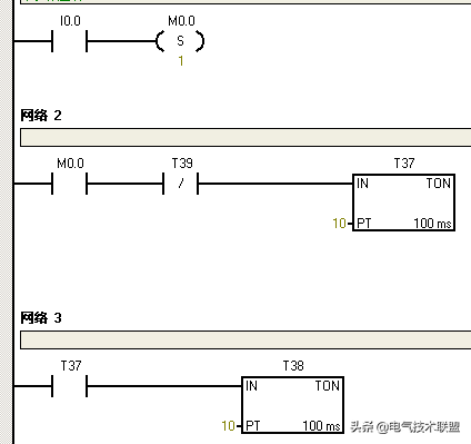
于是程序如图:

此外还有第二种方法哦,会使用到震荡电路(闪烁电路)以及两个定时器交替控制,一个控制接通时间,一个控制断开时间,一起来看看。

看完这段程序,建议大家还是自己动手 操作一遍,效果会更好哦!

往期优秀文章回顾:

238道低压/初级电工考试题,2017和2018版(附答案)

113、用PLC控制三只灯循环闪亮

按下启动按钮时,三只灯每隔1s轮流闪亮,并循环,按下停止按钮时,三只灯都熄灭。

I/O分配如下:启动按钮SB1,I0.0;停止按钮 SB2,I0.1;第一只灯,Q0.0;第二只灯,QO.1;第三只灯,Q0.2。

相关问答

plc上的三个灯一直闪?

PLC的输入端口有信号,相应的输入指示灯就会亮,因此如果给PLC输入端口的信号是脉冲的,比如编码器的信号,那么对应的输入指示灯就是闪烁的状态。是正确的状态。...

plc三个灯循环闪烁原理?

plc红绿灯梯形图原理:1.车道红灯、人行道红灯,亮30秒。2.车道绿灯、人行道绿灯,亮25秒。3.车道黄灯,人行道黄灯,亮0.5秒灭0.5秒.闪烁5秒。4.东西、...

三菱PLC如何控制指示灯每秒闪烁三次?

你好,可以用一个计数器记录按钮按的次数,然后用0.5秒被按钮次数除,得到亮和灭的时间,程序开始时触发亮的定时器,定时到点自动复位亮定时器,并且SET灯,然后...

交通的指示灯闪烁用PLC程序怎么编,譬如说黄灯闪三秒?

我只能跟你说大概方法。而不会提供程序。因为我也比较懒!以西门子200为例:用一个定时器就好了。时间为3秒!在加两个继电器。当继电器A与B互锁。然后当到3秒...

plc红绿灯闪烁怎么实现?

我觉得是不是可以这样考虑:假如绿灯的时间是40秒,设个定时器,时间为37秒,在这之间,绿灯亮.然后启动另一个定时器,时间为3秒,这期间绿灯闪亮,比如亮亮...

西门子PLC如何运用定时器组合实现3次/s的闪烁?

实现3次/S的闪烁,关键看你的每次闪烁灯需要亮和灭的时间间隔是多少,由于你的时间段只是1秒还要3次闪,频率很快,程序可以实现,但肉眼观察效果很难。你可以用...

我用状态转移指令写交通灯plc程序,请问怎么控制绿灯闪烁3秒啊?

0LDM80021ZRSTS0S1006SETS08STLS09OUTT0K20012LDS013OUTY00014LDT015SETS117...

plc编程中红黄灯如何闪烁?

在PLC编程中,红黄灯可以通过循环输出不同的信号来实现闪烁效果。首先,需要定义两个不同的输出信号,一个代表亮,一个代表灭。然后,通过循环控制器来控制输出...

PLC闪烁电路设计有一个指示灯,控制要求为:按下启动按钮后,亮...

[最佳回答]三菱FX系列的PLC,梯形图和指令表如下图:X1启动X2停止Y1指示灯

plcr232c灯一直闪是怎么回事?

PLCR232C灯一直闪可能的原因有:1.电源电压不稳定,高低压交替出现,使灯闪烁。应检查电源电压幅值。2.灯的驱动电源质量不好,存在杂波干扰。可以更换质量更...