plc编程角度怎么调高 如何简单通过S7-200SMART PLC运动控制面板进行调试步进电机

小编 96 0

如何简单通过S7-200SMART PLC运动控制面板进行调试步进电机

关注“PLC发烧友 ”,一起涨知识!

回复:“西门子全套 ”资料,领西门子手册、案例、软件等电子资料

话说运动控制,大家第一时间想到的是步进、伺服、电机等一系列名词,那么必须要编写程序才能调试和控制步进电机吗?当然不是,在我们S7-200SMART PLC中可以通道运动向导组态后再进行运动控制面板进行简单的调试和控制,接下来就带大家来一步一步实现这个功能。

一、基本概念

S7-200SMART系列对应标准型的晶体管输出型PLC可以支持100KHZ的高速脉冲输出,除ST20的CPU支持2轴的高速脉冲输出外,其余CPU可以支持3轴的高速脉冲输出。

步矩角:每输入一个脉冲信号时,电机转子转过的角度称为步矩角。步矩角的大小可以直接影响电机的运行精度。

细分:细分是指电机运行时的实际步矩角是基本步矩角的几分之一。

二、步进驱动器接线与细分电流设置

第一步: (步进驱动器接线)

第二步: (细分与额定电流拨码)

根据以上三张图片可得

细分为:电机一转需要的脉冲数1600,SW1、SW2、SW3分别为:OFF、ON、OFF

额定电流:额定电流是1.2A,根据1.2A可在步进驱动器上拨码SW4、SW5、SW6分别为:ON、OFF、ON

三、编程软件组态配置运动向导

第一步: (STEP 7-MicroWIN SMART编程软件—左上角菜单栏—工具—运动)

第二步: (选择组态轴0)

第三步: (根据自己的意愿来设置轴名称)

第四步: (测量系统单位—工程单位—电机一次旋转需要的脉冲数1600—测量的基本单位—MM—电机一次旋转产生多少距离的运动—2.0)

第五步: (方向控制—相位—单相2输出—极性—正)

单相(2输出):组态时如果选择单相两输出,则一个输出(P0)控制脉冲,另一个输出(P1)控制方向。如果需要正向运行时,则P1为高电平有效,如果需要负向运行时,则P1位低电平有效。

第五步: (正限位—启用—输入I0.5—响应—立即停止—有效电平—上限)

输入I0.5是根据你实际设备正限位开关与PLC接线输入点得来的。

有效电平为什么会是上限呢?因为上限是接常开感应到接通变成常闭,下限反之。

第六步: (负限位—启用—输入I0.3—响应—立即停止—有效电平—上限)

输入I0.3是根据你实际设备负限位开关与PLC接线输入点得来的。

有效电平为什么会是上限呢?因为上限是接常开感应到接通变成常闭,下限反之。

第七步: (回原点—启用—输入—I0.4—有效电平—上限)

输入I0.4是根据你实际设备原点限位开关与PLC接线输入点得来的。

有效电平为什么会是上限呢?因为上限是接常开感应到接通变成常闭,下限反之。

第八步: (最大值—最大电机速度—124.9988—最小值—0.025—启动/停止—2.0MM每秒)

第九步: (点动速度—4.0MM每秒—增量—1.0)

第十步: (启用—RPS参考点,否则不能回原点)

第十一步: (速度—回原点速度—10.0MM每秒—接近参考点速度—4.0—方向都是正)

第十二步: (2号模式)

第十三步: (分配存储器地址)

第十四步: (点击生成即可)

四、通过运动控制面板进行调试

第一步: (把组态配置好的运动向导下载到PLC)

第二步: (一定要把PLC调制到STOP状态不能为RUN运行,因为运动控制调试面板只能在STOP状态运行与调试)

第三步: (STEP 7-MicroWIN SMART编程软件—左上角菜单栏—工具—运动控制面板)

第四步: (开始我们可以选择查找参考点,也就是回原点)

第五步: (绝对位置移动)

来源:PLC发烧友,作者:技成-徐陈爽,未经授权请勿转载!评论处大家可以补充文章解释不对或欠缺的部分,这样下一个看到的人会学到更多,你知道的正是大家需要的。。。回复:“西门子全套 ”资料,领西门子手册、案例、软件等电子资料,不要忘记领取哦~

PLC实现步进电机正反转和调速控制

一、实验目的

1、掌握步进电机的工作原理

2、掌握带驱动电源的步进电机的控制方法

3、掌握DECO指令实现步进电机正反转和调速控制的程序

二、实训仪器和设备

1、FX2N-48MR PLC一台

2、两相四拍带驱动电源的步进电机一套

3、正反切换开关、起停开关、增减速开关各一个

三、步进电机工作原理

步进电机是纯粹的数字控制电动机,它将电脉冲信号转换成角位移,即给一个脉冲信号,步进电机就转动一个角度,图3-1是一个三相反应式步进电机结图。从图中可以看出,它分成转子和定子两部分。定子是由硅钢片叠成,定子上有六个磁极(大极),每两个相对的磁极(N、S极)组成一对。共有3对。每对磁极都绕有同一绕组,也即形成1相,这样三对磁极有3个绕组,形成三相。可以得出,三相步进电机有3对磁极、3相绕组;四相步进电机有4对磁极、四相绕组,依此类推。

反应式步进电动机的动力来自于电磁力。在电磁力的作用下,转子被强行推动到最大磁导率(或者最小磁阻)的位置,如图3-1(a)所示,定子小齿与转子小齿对齐的位置,并处于平衡状态。对三相异步电动机来说,当某一相的磁极处于最大导磁位置时,另外两相相必处于非最大导磁位置,如图3-1(b)所示,即定子小齿与转子小齿不对齐的位置。

把定子小齿与转子小齿对齐的状态称为对齿,把定子小齿与转子小齿不对齐的状态称为错齿。错齿的存在是步进电机能够旋转的前提条件,所以,在步进电机的结构中必须保证有错齿的存在,也就是说,当某一相处于对齿状态时,其它绕组必须处于错齿状态。

本实验的电机采用两相混合式步进电机,其内部上下是两个磁铁,中间是线圈,通了直流电以后,就成了电磁铁,被上下的磁铁吸引后就产生了偏转。因为中间连接的,是采用在转轴的位置用一根滑动的接触片。这样如果电磁铁转过了头,原先连接电磁铁的两根线刚好就相反了,所以电磁铁的N极S极就和以前相反了。但是电机上下的磁铁是不变的,所以又可以继续吸引中间的电磁铁。当电磁铁继续转,由于惯性又转过了头,所以电极又相反了。重复上述过程就步进电机转了。

根据这个原理,如图3-2所示,两相步进电机的转动步骤,以正转为例:

由图可见,现相异步电机正转过程分为四个步骤,即A相正方向电流、B相正方向电流、A向反方向电流和B相反方向电流。反转工作的顺序与之相反。A、B两相线圈不是固定的电流方向,这与其它步进电机的控制逻辑有所不同。因此,控制步进电机转动时,必须考虑用换相的思路设计实验线路。可以根据模拟驱动电路的功能和plc必须的逻辑关系进行程序设计。

四、采用步进电机驱动器的控制方式

利用步进电机驱动器可以通过PLC的高速输出信号控制步进电机的运动方向、运行速度、运行步数等状态。其中:步进电机的方向控制,只需要通过控制U/D端的On和Off就能决定电机的正转或反转;将光耦隔离的脉冲信号输入到CP端就能决定步进电机的速度和步数;控制FREE信号就能使电机处于自由状态。

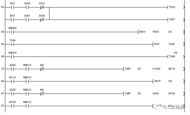
因此PLC的控制程序相当简单,只需通过PLC的输出就能控制步进电机的方向、转速和步数。不必通过PLC控制电机换相的逻辑关系,也不必另外添加驱动电路。实训面板见图3-4,梯形图见图3-5。本程序是利用D0的变化,改变T0的定时间隔,从而改变步进电机的转速。通过两个触点比较指令使得D0只能在10~50之间变化,从而控制步进间隔是1S~5S之间,I/O分配表见表3-1。

表3-1 I/O分配表

图3-5 梯形图

五、采用PLC直接控制步进电机方式

对于两相步进电机控制,根据其工作原理,必须考虑其换向的控制方式,因此将其步骤用代号分解,则为:①实现电流方向A+→A-、②实现电流方向B+→B-、③实现电流方向A-→A+、④实现电流方向B-→B+。如果反转则按照④、③、②、①的顺序控制。

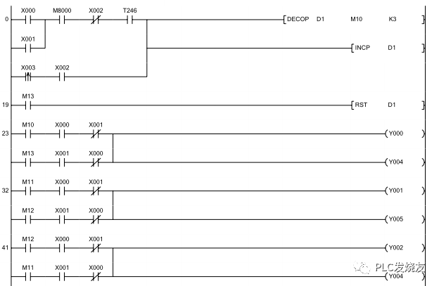
PLC的I/O分配表按照表3-2,分配图按照图3-6,梯形图见图3-7。

表3-2 PLC的I/O分配表

步进电机正反转和调速控制的梯形图如图3-7所示,程序中采用积算定时器T246为脉冲发生器,因系统配置的PLC为继电器输出类型,其通断频率过高有可能损坏PLC,故设定范围为K200ms~1000ms,则步进电机可获得1~10步/秒的变速范围,(X0为ON时,正转,X1为ON时;反转)。

X0为ON时,输出正脉冲列,步进电机正转。当X0为ON时,T246以D0值为预置值开始计时,时间到,T246导通,执行DECO指令,根据D1数值(首次为0),指定M10输出,Y0、Y4为ON,步进电机A相通电,且实现电流方向A+→A-;D1加1,然后,T246马上自行复位,重新计时,时间到,T246又导通,再执行DECO指令,根据D1数值(此次为1),指定M11输出,Y1、Y5为ON,步进电机B相通电,且实现电流方向B+→B-;D1加1,T246马上又自行复位,重新计数,时间到,T246又导通,再执行DECO指令,根据D1数值(此次为2),指定M12输出,Y2、Y6为ON,步进电机A相通电,且实现电流方向A-→A+;D1加1,T246马上又自行复位,重新计时,时间到,T246又导通,再执行DECO命令,根据D1数值(此次为3),指定M13输出,Y3、Y7为ON,步进电机B相通电,且实现电流方向B-→B+;当M13为ON,D1复位,重新开始新一轮正脉冲系列的产生。

X1为ON时,输出反脉冲列,步进电机正转。当X1为ON时,T246以D0值为预置值开始计时,时间到,T246导通,执行DECO指令,根据D1数值(首次为0),指定M10输出,Y3、Y7为ON,步进电机B相通电,且实现电流方向B-→B+;依此类推,完成实现A相反方向电流、B相正方向电流、A相正方向电流三个脉冲列输出;当M13为ON,D1复位,重新开始新一轮正脉冲系列的产生。

当X2为ON时,程序由自动转为手动模式,当X0(X1)为ON时,每点动一次X3,对D1数值(首次为0)加1,分别指定M10、M11、M12及M13输出,从而完成一轮正(反)脉冲系列的产生。

第73步中,当X4为ON,M8012为ON,M4为ON,且D0当前值<K1000,则D0即加1。第88步中,当X5为ON,M8012为ON,M4为ON,且D0>K200,由D0即减1。

六、程序调试及执行

调速时按X4或X5按钮,观察D0的变化,当变化值为所需速度时释放。

如动作情况与控制要求一致表明程序正确,保存程序。如果发现程序运行与控制要求不符,应仔细分析,找出原因,重新修改,直到程序与控制要求相符为止。

七、实训思考练习题

如果调速需经常进行,可将D0的内容显示出来,试设想方案,修改程序,并实验。

图3-7 步进电机正反转和调速控制

程序说明

1、步骤0,指定脉冲序列输出顺序移位值;

2、当X0为ON,输出正脉冲序列,电机正转;当X1为ON,输出负脉冲序列,电机反转;

3、当X2为ON,程序由自动转为手动模式,由X3状态单步触发电机运转;

4、当X4为ON,如D0小于1000,每100ms对D0加1,从而延长每脉冲输出的时间间隔,降低电机的转速;

5、当X5为ON,如D0大于200,每100ms对D0减1,从而缩短每脉冲输出的时间间隔,加快电机的转速;

6、T0为频率调整限制。

相关问答

plc怎样控制角度?

1.伺服有位置模式控制先弄明白2.通过位置控制及被马达旋转的丝杆通过位置控制中旋转的圈数和螺距通过数学计算出来3.角度也好位移也好都可计算出来...

plc怎么控制电机旋转角度?

PLC(可编程逻辑控制器)通过控制电机的输入信号来实现对电机旋转角度的控制。首先,通过PLC的输出口连接电机驱动器,将PLC的指令发送给电机驱动器,使其接通或...

plc怎么控制步进电机旋转一定角度?

要通过PLC控制步进电机旋转一定角度,可以采用以下步骤:首先,测量所需旋转角度,将其转化为对应的脉冲数(通常与步进电机的分辨率有关),并将脉冲数输入PLC...

PLC编程提高效率和准确率的方法?

系统判断该提问价值不高,回答后预期流量较低!!呵呵,这种问题判断价值不高?那什么问题判断价值高??是零基础如何快速学会PLC,还是本人精通S7-1200,多久能...既...

plc如何控制车转弯?

PLC(可编程逻辑控制器)可以用来控制车辆转弯,通过掌握车轮转动的速度和方向,实现车辆转弯的控制。如果需要控制一个轮式车辆(例如小车或机器人)进行转弯,...

怎么用三菱Q系列PLC控制三菱伺服电机的角度、速度、位置?

用三菱Q系列的,就要用到定位模块了,定位模块中有详细的介绍。用三菱Q系列的,就要用到定位模块了,定位模块中有详细的介绍。

如何用plc控制脉冲电机(多角度)?

伺服电机实际转动的角度要以电机编码器反馈给驱动器的这个数个数值为准,PLC控制伺服电机系统这是个开环控制,有脉冲丢失是有可能发生的,但伺服系统本身是个闭...

3菱plc怎么接收伺服电机反馈的角度?

这个得使用plc里面的高速计数器,将伺服驱动器的A,B两相与PLC高速计数器对接,然后设置伺服驱动器的编码器输出脉冲数目,再然后与PLC之间的计数脉冲数目比较,才...

传送带传送角度控制怎样用PLC程序实现?

传送带每个都应该有驱动电机和传送带速度开关,物料检测开关,PLC的输入为速度开关和物料检测开关信号。输出为驱动电机启动和停止指令。利用梯形图的逻辑和延时...

PLC如何控制步进电机?

plc控制步进电机需要把PLC输出的脉冲给步进驱动器放大来驱动步进驱动器,相当于PLC的脉冲就是指令脉冲。一般PLC驱动步进时候有两路信号,一路是角度脉冲,另外一...