线下实训
HOME
线下实训
正文内容
plc从站的编程 PLC编程:RS-485,教你向从站写入数据2「系列14」
发布时间 : 2026-01-01
作者 : 小编
访问数量 : 23
扫码分享至微信

PLC编程:RS-485,教你向从站写入数据2「系列14」

1、 报文格式回顾

上一篇文章我向大家介绍了向从站写入数据的方式,并且自定义了一个报文结构,现在我们来回顾一下主站发送报文的格式图 1‑1,和从站处理完成后向主站返回数据的报文结构图 1‑2。方便我们编写程序。

图 1‑1

图 1‑2

2、程序编写

图 2‑1是主程序

图 2‑1

图 2‑2接收完成中断

图 2‑2

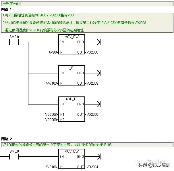
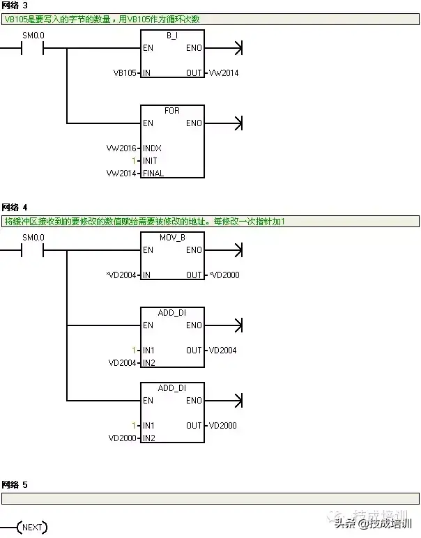
图 2‑3~图 2‑5子程序Write

图 2‑3

图 2‑4

图 2‑5

图 2‑6发送完成中断

图 2‑6

3、程序演示

我们用电脑向S7-200PLC发送一组数据修改S7-200PLC中的VB300、VB301、VB302、VB303数据最终使VB300 = 01、VB301 = 02、VB302 = 03、VB303 = 04。

第一步:向调试软件写入要发送的报文图 3‑1所示。

图 3‑1

第二步:向PLC发送报文并接受PLC返回的报文

图 3‑2

第三步:监控S7-200PLC VB300、VB301、VB302、VB303中的数值是否分别是01、02、03、04。

图 3‑3

作者:技成培训网(马乐)

版权为技成所有,未经同意盗取必究!

往期优秀文章推荐:

如何快速读懂PLC梯形图?反正我是学会了~

S7-1200plc作为从站的编程详解

S7-1200 作为Modbus RTU 从站

S7-1200 支持Modbus RTU通信模式的模块可作为Modbus RTU从站。以下以 CPU1215C DC/DC/DC和CM1241 RS485为例,介绍S7-1200 Modbus RTU 从站通信组态及编程步骤。

硬件和软件需求及所完成的通信任务:

硬件: ① CPU1215C DC/DC/DC (订货号:6ES7 215-1AG31-0XB0)② CM1241 RS485 (订货号:6ES7 241-1CH30-0XB0)③ PS 307电源(订货号:6ES7307-1KA02-0AA0) ④ PC(带以太网卡) ⑤ TP以太网电缆软件: ① STEP 7 V11 Professional SP2 UPD4 +HSP② ModScan(该软件是第三方软件,可以从 Internet 网络下载)所完成的通信任务: 将Modbus RTU从站CPU1215C中地址从DB1.DBW0开始的5 个字中的数据,分别读取到Modbus RTU主站ModScan中Modbus地址从40001开始的5个字中。

1 组态Modbus RTU通信模块

在硬件目录里找到“通信模块”→“点到点” “CM1241(RS485)”,双击或拖拽此模块至CPU左侧即可,如下图1所示:

图1 组态通信模块

接下来,在“设备视图”中用鼠标选中CM1241(RS485)模块,在“属性”→“端口组态”中配置此模块硬件接口参数。如下图2所示:

以下以传输率=9.6Kbps,奇偶校验=无奇偶校验,数据位=8位字符,停止位=1,其它保持默认设置为例。

图2 RS485 端口设置

最后在“硬件标识符”里确认一下硬件标识符为271,如下图3所示:

图3 硬件标识符

2 添加启动OB

在项目树下选择“CPU1215C DC/DC/DC”→“程序块”→“添加新块”,在弹出的窗口中选择“OB 组织块”→ “Startup”,添加启动OB 100,如下图4所示:

图4 添加启动OB

3 调用MB_COMM_LOAD指令

为使端口一启动就被设置为Modbus RTU通信模式,可在OB 100中调用“MB_COMM_LOAD”指令。调用“MB_COMM_LOAD”指令时会自动弹出创建相应背景数据块的界面,如下图5所示:

图5 调用MB_COMM_LOAD指令

点击“确认”为该指令创建背景数据块后,为各输入/输出引脚分配地址。尤其需注意MB_DB输入引脚需指向“MB_SLAVE”指令的背景数据块,如下图6所示:

注意: “MB_COMM_LOAD”指令输入位“REQ”需使用上升沿触发。由于OB 100只在S7-1200启动时执行一次,因此,此例中将“REQ”设为“TRUE”。

图6 MB_COMM_LOAD指令

MB_COMM_LOAD指令参数意义如下表1所示:

引脚

说明

EN

使能端

REQ

在上升沿执行该指令

PORT

通信端口的硬件标识符

BAUD

波特率选择:3600,6000,12000,2400,4800,9600,19200,38400,57600,76800,115200 (注意:所有其它值均无效)

PARITY

奇偶检验选择:0-无;1-奇校验;2-偶校验

FLOW_CTRL

流控制选择:0-(默认值)无流控制

RTS_ON_DLY

RTS延时选择:0-(默认值)

RTS_OFF_DLY

RTS关断延时选择:0-(默认值)

RESP_TO

响应超时:默认值 = 1000 ms。MB_MASTER 允许用于从站响应的时间(以毫秒为单位)。

MB_DB

对 MB_MASTER 或 MB_SLAVE 指令所使用的背景数据块。

DONE

完成位:指令执行完成且未出错置1

ERROR

错误位:0-未检测到错误;1-检测到错误。在参数STATUS中输出错误代码。

STATUS

表1 MB_COMM_LOAD指令参数意义

4 创建MB_HOLD_REG数据块

通过“程序块”→ “添加新块”,选择“数据块(DB)”创建 DB 块,选择“标准与S7- 300/400兼容” ,点击“确认”键,定义数据区为5个字的数组,如下图7所示:

注意:MB_HOLD_REG使用的DB访问类型必须是标准与S7- 300/400兼容。

图7 创建MB_HOLD_REG数据块

5 调用MB_SLAVE指令

在OB1中调用MB_SLAVE指令, 调用该指令时会自动弹出创建相应背景数据块的界面,如下图8所示:

图8 调用MB_SLAVE指令

点击“确认”为该指令创建背景数据块后,并为各输入/输出引脚分配地址,如下图9所示:

S7-1200作为Modbus RTU从站,MB_HOLD_REG指向Modbus保持寄存器数据块的指针。设置如下所示:MB_HOLD_REG=P#DB3.DBX0.0 WORD 5。

对应关系如下表2所示:

Modbus RTU主站Modbus地址

Modbus RTU从站CPU1215C 数据缓冲区地址

40001

DB3.DBW0

40002

DB3.DBW2

40003

DB3.DBW4

40004

DB3.DBW6

40005

DB3.DBW8

表2 Modbus地址对应关系

图9 MB_SLAVE指令

引脚

说明

EN

使能端

MB_ADDR

Modbus 从站的站地址 。默认地址范围:0 至 247;扩展地址范围:0 至 65535

MB_HOLD_REG

指向 Modbus 保持寄存器数据块的指针。必须使用“标准 - 与 S7-300/400 兼容”访问类型创建该数据块。

NDR

新数据就绪:0-无新数据;1-表示Modbus主站已写入新的数据

DR

数据读取:0-无数据读取;1-表示Modbus主站已读取新的数据

ERROR

错误位

STATUS

表3 MB_SLAVE指令参数意义

MB_SLAVE Modbus功能

S7-1200

代码

功能

数据区

地址范围

数据区

CPU地址

01

读位

输出

1到8192

输出过程映像区

Q0.0到Q1023.7

02

读位

输入

10001到18192

输入映像区

I0.0到I1023.7

04

读字

输入

30001到30512

输入映像区

IW0到IW1022

05

写位

输出

1到8192

输出过程映像区

Q0.0到Q1023.7

15

写位

输出

1到8192

输出过程映像区

Q0.0到Q1023.7

表4 Modbus地址到过程映象区的映射

MB_SLAVE Modbus功能

S7-1200

代码

功能

数据区

地址范围

CPU DB数据区

CPU地址

03

读字

保持寄存器

40001到49999

MB_HOLD_REG

字1到字9999

400001到465535

字1到字65535

06

写字

保持寄存器

40001到49999

MB_HOLD_REG

字1到字9999

400001到465535

字1到字65535

16

写字

保持寄存器

40001到49999

MB_HOLD_REG

字1到字9999

400001到465535

字1到字65535

表5 Modbus地址到CPU存储区的映射

6 Modbus 主站软件设置

注意: 客户机采用ModScan软件测试,该软件是第三方软件,可以从 Internet 网络上下载。

首先在打开的ModScan软件中建立连接,并设置RTU模式的参数:波特率Baud=9600,数据位Data=8,停止位Stop=1,校验Parity=NONE,如下图10所示:

图10 建立ModScan连接

选择“File” “New” 打开ModScan通信界面,设置Modbus RTU从站的地址Device Id=1,数据开始地址Address=0001,数据长度Length=5,Modbus数据类型功能码03,如下图11所示:

注意: Device Id设置必须与“MB_SLAVE”指令中输入引脚“MB_ADDR”设置的地址一致。

图11 设置ModScan

7 Modbus RTU测试结果

在STEP 7 V11 Professional SP2 UPD4软件中打开该项目CPU1215 DC/DC/DC的“监控表”,对DB3.DBW0写入数值21,DB3.DBW2写入数值22,DB3.DBW4写入数值23,DB3.DBW6写入数值24,DB3.DBW8写入数值25。ModScan主站将S7-1200 Modbus RTU从站地址DB3.DBW0的数值21,DB3.DBW2的数值22,DB3.DBW4的数值23,DB3.DBW6的数值24,DB3.DBW8的数值25,分别读取到了地址40001,40002,40003,40004,40005中。如下图12所示:

图12 Modbus RTU测试结果

MB_COMM_LOAD和MB_SLAVE指令STATUS错误代码

STATUS(W#16#)

说明

0000

端口无错误

8180

端口ID值无效

8181

波特率值无效

8182

奇偶校验值无效

8183

流控制值无效

8184

响应超时值无效

8185

MB_DB参数不是MB_MASTER或MB_SLAVE的背景数据块

表6 MB_COMM_LOAD指令STATUS错误代码

STATUS(W#16#)

说明

0000

无错误

80D1

接收方发出了暂停主动传输的流控制请求并且在指定的等待时间内未重新激活该传输

80D2

传送请求终止

80E0

因接收缓冲区满,消息被终止

80E1

因出现奇偶校验错误,消息被终止

80E2

因组帧错误,消息被终止

80E3

因出现超限错误,消息被终止

80E4

因指定长度超出总缓冲区大小,消息被终止

8180

无效端口ID值或MB_COMM_LOAD指令出错

8186

Modbus站地址无效

8187

指向MB_HOLD_REG指针无效

818C

指向M存储器或DB(DB区域允许符号地址和直接地址)的MB_HOLD_REG指针无效

表7 MB_SLAVE指令STATUS参数意义(通信和组态错误)

STATUS(W#16#)

从站的响应代码

说明

8380

无响应

CRC错误

8381

01

不支持功能代码或者在广播中不支持功能代码

8382

03

数据长度错误

8383

02

数据地址错误或地址超出DATA_PTR取的有效范围

8384

03

数据值错误

8385

03

不支持此数据诊断代码值

表8 MB_SLAVE指令STATUS参数意义(Modbus协议错误)

常见问题

为什么触发“MB_SLAVE”指令出错,输出位“ERROR”=1,输出状态字“STATUS”=16#8187?

输出状态字”STATUS“=16#8187表示指向MB_HOLD_REG指针无效。以下两种情况会造成如上错误:

程序中不存在“MB_SLAVE”指令的输入引脚“MB_HOLD_REG”对应的DB块。在创建“MB_SLAVE”指令的输入引脚“MB_HOLD_REG”对应的DB块时选择了“仅符号寻址”。

解决方法分别如下:

新建“MB_SLAVE”指令的输入引脚“MB_HOLD_REG”对应的DB块。创建“MB_SLAVE”指令的输入引脚“MB_HOLD_REG”对应的DB块时只能选择了“标准与S7-300/400兼容”。      

爱上电气 我是电气工程师,分享电气知识;【重要提示】请点击关注,然后进入

公众号

相关问答

如何指定三菱plc1号口为modbus从站口?

要将三菱PLC的1号口设定为Modbus从站口,您需要按照以下步骤进行操作:1.进入三菱PLC的编程界面。通常,您可以使用三菱PLC编程软件(例如GXWorks3)连接到PLC...

西门子主从站编程实例?

西门子主从站编程是指在西门子PLC控制系统中,编写主站和从站之间的通信程序,实现数据的传输和共享。下面是一个简单的主从站编程实例:主站PLC编程:```DATA...

plc起跑停怎么编程?

在PLC编程中,实现起跑停的功能可以通过以下步骤完成:首先需要定义输入信号用于启动和停止控制,然后编写逻辑程序,当启动信号激活时,输出控制信号启动设备;...

欧姆龙软件编程的梯形图后怎么样上传到plc里-ZOL问答

1、硬件准备:将PLC用编程电缆和电脑连接,并安装电缆驱动(USB的要,串口不要)。2、软件准备:在编程软件中通信设置PLC类型、通信类型中toolbus,选择所要连接的串...

plc编程步骤方法?

常用的PLC编程方法有经验法、解析法、图解法。经验法:即是运用自己的或别人的经验进行设计,设计前选择与设计要求相类似的成功的例子,并进行修改,增删部分功...

如何通过电脑读出PLC程序?

不管是什么PLC读取PLC程序的方法基本都一样。第一步:在电脑上安装与PLC对应的编程软件(一般买PLC时就随机带光盘,没有就网上下载)第二步:要有该PLC对应的...

plc入栈和出栈读栈是什么意思?

PLC编程时出入栈说明:入栈是指将前面的电路块的结果存入临时寄存器,需要与后面的电路共同作用时用读栈指令,最后输出用出栈指令,虽然都要是并联输出,但读栈...

plc编程的一般思路步骤?

常采用以下的程序设计思路与步骤:1、确定程序的总体结构将系统的程序按工作方式和功能分成若干部份,如:公共程序、手动程序、自动程序等部份。确定了系统程...

plc程序如何写入和读取?

需要一台电脑,一根plc专用的编程线缆。或者plc有以太网口。推荐编程线缆有点是没有网口的plc也可以。电脑上要有plc软件装编程线缆的驱动。打开plc软件,设置好...

plc编程第一步怎么写?

不同的PLC使用不同的编程软件。但是对于任何一种软件来说,编程前的第一步就是进行硬件组态,根据实际PLC的类型建立硬件配置及相应的通讯配置。硬件组态完成后...

 南合北斗  三洨 
王经理: 180-0000-0000(微信同号)
10086@qq.com
北京海淀区西三旗街道国际大厦08A座
©2026  上海羊羽卓进出口贸易有限公司  版权所有.All Rights Reserved.  |  程序由Z-BlogPHP强力驱动
网站首页
电话咨询
微信号

QQ

在线咨询真诚为您提供专业解答服务

热线

188-0000-0000
专属服务热线

微信

二维码扫一扫微信交流
顶部