时间型图plc编程 利用PLC定时器和计数器,实现长时间计时的方法

小编 87 0

利用PLC定时器和计数器,实现长时间计时的方法

作者通过典型案例分析,探讨了利用定时器、计数器级联的方式实现长时间计时的原理,给出了编程思路和梯形图程序。

在很多工程应用中,根据控制功能要求,需要对系统进行24小时监控,在经过某一特定时间或遇到紧急情况后给出提醒或预警。为了减少人为因素造成的影响,我们希望系统能自动进行。PLC中的定时器便具有这个功能。

但是,定时器的计数值在PLC的内部使用二进制,一个16位二进制字除去一个符号位后,能表示的最大整数是32767,它将对应定时器的最大定时时间。以100ms定时器为例,32767对应最大定时时间为32767×0.1=3276.7(s),时间不足1小时。这使得在使用单个定时器编制长时间计时程序受到很大制约。

由于定时器的计时时间有限,利用单个定时器达不到长时间计时的目的,要解决问题需要利用软件编程来实现长时间计时。下面以S7-200 PLC为例,通过案例来探讨利用定时器和计数器扩展的方式进行长时间计时,供使用者参考。

1 定时器、计数器的应用

1.1 定时器基本应用

S7-200 PLC有三种类型的定时器,接通延时定时器(TON)、断开延时定时器(TOF)、记忆接通延时定时器(TONR)。以常用的延时接通定时器(TON)为例讨论定时器的基本应用。

图1 定时器基本应用

工作原理:当输入端闭合,即I0.0为“ON”时,定时器T37接通并开始计时,10秒后,定时器T37常开触点接通并保持,输出继电器Q0.0输出。I0.0断开,定时器复位,Q0.0断开。

1.2 计数器基本应用

S7-200 PLC有三种类型的计数器,增计数器(CTU)、减计数器(CTD)、增/减计数器(CTUD)[2]。以常用的增计数器(CTU)为例讨论计数器的基本应用。

图2 计数器的基本应用

工作原理:首先,使I0.1输入端通、断一次,计数器C0复位,即当前值回“0”。然后,每通、断一次I0.0,计数器C0记录1个数,即C0当前值加1,当C0当前值达到10后,计数器C0常开触点接通并保持,输出继电器Q0.0输出,直到I0.1再次闭合,计数器复位,Q0.0断开。

1.3 定时器级联扩展延时

对于分辨率为100ms的延时接通定时器(TON)来讲,其设定值最大为32767,延时时间最长为3276.7秒。当超过该时间,单个定时器则无法完成计时功能。这种情况下,可以利用定时器级联的方式实现延时时间的扩展。

案例1:利用两个定时器级联实现延时1小时

图3 定时器延时1小时

总的延时时间T=T37+T38=1800秒+1800秒=3600秒=1小时。这是单个定时器无法完成的定时时间。

还可以用同样的方法实现三个、四个定时器级联延时。这种扩展方法的计时时间是各个定时器计时时间的总和。

1.4 利用计数器延时

案例2:利用两个计数器实现延时10小时

图4 计数器延时10小时

总的延时时间为:1秒×(6000×6)=36000秒÷3600秒=10小时。

这种扩展延时方法的关键是:(1)在网络1中,首先,利用特殊功能寄存器SM0.5(周期为1秒,占空比为1:1),作为计数器C0的计数输入脉冲,在计数的同时实现计时;第二,将C0的输出作为自身的复位,实现记录6000个脉冲后重新开始。(2)在网络2中,将C0的输出作为C1的输入,实现每记录6000个脉冲触发C1计数1次。

3 案例分析

3.1控制要求

某住宅小区需要24小时昼夜定时报警,早上6:30,电铃每秒响一次,6次后自动停止;9:00-17:00,启动住宅报警系统;晚上18:00打开小区内照明系统;晚上22:00关闭小区内照明系统。

3.2 I/0口分配

表1 I/O 分配表

3.3 接线图

图5 接线图

3.4 梯形图程序

程序说明:

(1) 网络1、网络2 中,I0.0为系统启动开关;I0.1 为快速调整开关; I0.2为系统实验用开关;SM0.1用于上电时系统复位;C0 、C1两个计数器级联,C0形成900秒的计时周期,C1记录96个900秒,共计900×96=86400秒,即24个小时;

(2)网络3用于实现早晨6:30启动电铃,电铃每隔1秒响1次,6次后停止;

(3)网络4用于实现晚上18:00开启小区内照明系统;网络4用于实现晚上22:00关闭小区内照明系统;

(4)网络5用于实现9:00到17:00开启小区内报警系统;

(5)网络7、网络8,形成0.1秒钟震荡信号,用于快速调整系统使用。

图6 梯形图程序

4 结束语

定时器指令和计数器指令是PLC编程的重要指令,掌握好它们的使用方法,使设计格式规范化,可以优化设计程序,对编程水平的提高有十分重要的意义,利用编程实现长时的方法还有很多,案例也不胜枚举,同时,灵活利用定时器和计数器组合进行长时间计时,PLC的编程功能,既可减少硬件设备资源,降低生产成本,又使系统运行灵活可靠。

本文编自《电气技术》,标题为“关于利用PLC定时器和计数器进行长计时功能的探讨”,作者为侯肖霞。

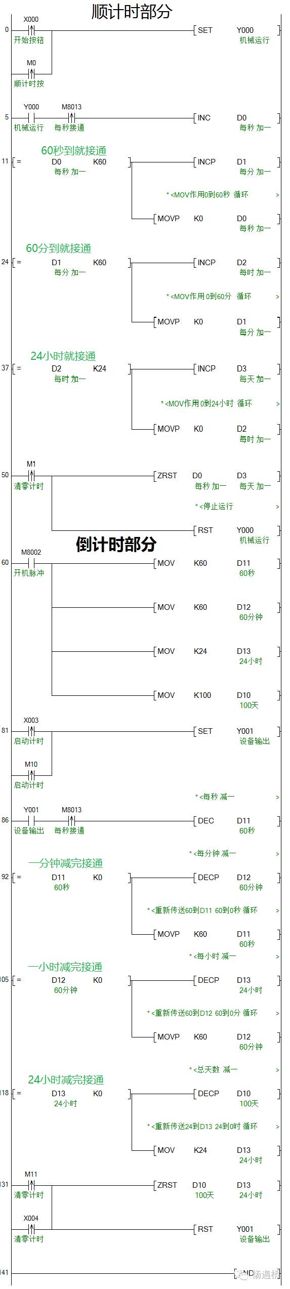
PLC工程师一步一步教你顺倒计时百天程序设计

前言

编写时间程序时,大家都知道时间增减规律,利用1天=24小时、1小时=60分、1分=60秒这个规律编辑程序,使用数据寄存器D,通过触摸屏监视运行时间,本次程序并不是唯一顺倒计时程序,有朋友也使用定时器与计数器完成,也有使用四则运算完成,能达到要求均可。利用加一减一指令是为了方便监控,且减少程序步骤,希望能对读者有所帮助。——技成杨遇桥

程序 如下图:

 

 细节分析

可以通过输入触点X0和触摸屏中的按钮M0的脉冲信号控制PLC输出触点输出。

输出常开触点确保是设备在运行的状态下开始顺计时。

利用M8013特殊辅助触点脉冲信号做每秒接通一次。

再使用INC加一指令进行每秒计时。

通过触点比较指令,当D0的值计数到60秒时,使D1值加1,即D1等于1分钟。

同时利用MOV传送指令把0传送给D0,这样D0又能从0开始加到60,实现一分钟循环计时。

通过触点比较指令,当D1的值计数到60分钟时,使D2值加1,即D2等于1小时。

同时利用MOV传送指令把0传送给D1,这样D1又能从0开始加到60,实现一小时循环计时。

通过触点比较指令,当D2的值计数到24小时时,使D3值加1,即D3等于1天。

同时利用MOV传送指令把0传送给D2,这样D2又能从0开始加到24,实现一天循环计时。

后面天数到达部分没有编写,可以自行添加,当天数达到100天时,停止输出即可,如图:

利用触摸屏上按钮M1,手动进行清零。

ZRST成批复位指令,把D0到D3中间的所有数据寄存器清零。

同时用RST指令复位Y0停止输出。

用开机脉冲,通过传送指令,给数据寄存器赋值。

M8002,开机脉冲,开机的瞬间产生一个脉冲信号,其他时候不接通。

然后把时间参数传送给数据寄存器D10、D11、D12、D13。

可以通过输入触点X3和触摸屏中的按钮M10的脉冲信号控制PLC输出触点输出。

在设备有输出的时候,利用M8013每秒接通一次驱动DEC减一指令开始进行减计时。

当D11的60数值减到0时,利用触点比较指令驱动减一指令,使D12的数值减一。

同时利用传送指令给D11重新传送一个60的数值进去,达到60秒循环。

当D12的60数值减到0时,利用触点比较指令驱动减一指令,使D13的数值减一。

同时利用传送指令给D12重新传送一个60的数值进去,达到60分钟循环。

当D13的24数值减到0时,利用触点比较指令驱动减一指令,使D10的数值减一。

同时利用传送指令给D13重新传送一个24的数值进去,达到24小时循环。

用触摸屏上的按钮M1和外部输入触点X4的脉冲信号给数据寄存器清零。

同时停止Y1输出。

同样的,没有做时间到了之后的程序内容,可以利用天数为零时,停止设备输出,如下图:

相关问答

plc编程时间怎么写?

PLC编程时间的书写通常遵循特定的格式:小时:分钟:秒。例如,8小时30分钟20秒的编程时间可以表示为"08:30:20"。在PLC编程中,时间常用于指定程序的延时、定时和...

plc万年历怎么编程?

首先你的PLC要有万年历功能,有这个功能的一般里面有纽扣电池或超级电容,就算PLC不通电,万年历也能运行一段时间。通过触摸屏修改万年历,有两种方法,一种是...

plc编程西门子plc编程,如何计算电机设备的运行时间,赋给一个中间变量?

为了计算终端设备的运行时间,您可以读出CPU的当前数据和时间值并计算两次时间的差值。描述图1所示为计算终端设备运行时间的实例。为此,STEP7(TIAPor...

信捷xc1-24plc的时间继电器程序怎么写?

在信捷XC1-24PLC中编写时间继电器程序,首先需要定义一个定时器,例如T0。然后,设置定时器的时间基准,例如1秒。接下来,使用一个触发条件(例如一个输入信号...

plc梯形图编程中,定时器应该怎样编写?

科技引领生活,爱科技的小青年带你在科技的海洋里无限遨游……定时器在PLC系统中是较为常见的指令,相当于我们常用的时间继电器功能,可以进行定时操作。PLC中...

plc时间继电器设置?

"plc里面的时间继电器"一般是一个延时通或断的功能块,功能快有使能输入和延时时间设置,在延时时间位置写上需要延时的时间就可以了,至于使能输入是否需要接别...

西门子plc怎么实现定时4小时?

要在西门子PLC中实现定时4小时,可以使用PLC编程语言中的定时器功能。以下是一种可能的实现方法:确定定时器的设定值:根据需要定时的时间,例如4小时,...

时间继电器在plc上怎么编写?

关于这个问题,时间继电器可以通过PLC的定时器模块来实现。具体步骤如下:1.打开PLC编程软件,并选择需要编写时间继电器的程序。2.在程序中添加一个定时器模...

西门子plc时钟指令编程实例?

西门子PLC时钟指令编程实例可以通过SFC14指令来实现。在程序中定义一个时间变量,然后使用SFC14指令读取系统时间,并将其存储到定义的变量中。可以通过这个变量...

plc怎样用文本显示器更改时间继电器的时间常数?

在文本显示器里创建一个可输入的文本框,PLC里面的时间继电器的时间常数指定到一个数据寄存器里面,然后将可输入的文本框和数据寄存器连接就行了。在文本显示...