线下实训
HOME
线下实训
正文内容
plc控制升降编程教学实例编程 S7-12001500气动机械手编程实例
发布时间 : 2026-02-26
作者 : 小编
访问数量 : 23
扫码分享至微信

S7-12001500气动机械手编程实例

程序说明

西门子S7-1200/1500PLC的气动机械手搬运硬件组成包括:工件到位光电开关、升降气缸、平移气缸、夹抓气缸和气缸磁性开关等。自动动作过程:工件到位光电开关亮→升降气缸降→夹抓抓取工件→升降气缸升→平移气缸到下料位→升降气缸降下→夹抓松开→升降气缸升→平移气缸到取料位等待下个工件。开头的硬件组态都是差不多一样,重复一遍,加深映像。

一、组态一个PLC设备

1、新建一个项目,在项目中添加一个PLC设备。

2、配置PLC CPU模块的属性参数。

PROFINET接口的子网。PROFINET接口的IP地址。系统和时钟存储器开启。

3、按需要添加其他模块,分配好地址。

二、组态一个HMI设备

1、在项目树中,找到

,添加新设备,选择HMI型号,确定。

2、在“设备和网络”项目的“网络视图”中,用鼠标连接PLC与HMI的网口。如在启动向导时选择了PLC,则可省去这一步。

3、配置HMI的PROFINET以太网地址,与PLC为同一网段,不同网址。

以上2、3可以在添加HMI启动向导时自动完成。

三、编写PLC程序

1、新建一个PLC变量表,如系统比较复杂,可以把M区变量、I区变量、Q区变量分别建立变量表。如为复杂控制系统,变量表最好与系统默认变量表分开。

为了演示方便,这里把I区变量改为M区变量。

2、新建一个FB程序块,命名为“气缸动作”。

这个FB块为三个气缸的通用块,后面都要调用,取消块的优化访问,设置“气缸动作”FB块接口参数如下图:

“气缸动作”块的程序如下:

3、建立一个全局DB——“报警数据块”,取消块的优化访问。

4、建立一个总的气缸动作FB——“全部气缸动作”,调用“气缸动作”FB,建立三个多重实例,取消块的优化访问。

以上块需要用变量或常量补充完整块的输入输出接口。

5、在OB组织块“Main”中调用FB“全部气缸动作”,生成背景数据块,气缸动作的程序就做好了。

6、建立一个FB,命名为“回原点”,取消块的优化访问,设置块接口参数如下:

原点延时几秒是为了防止人不小心误触掽到原点开关而产生事故。夹抓有料的原点与夹抓无料的原点过程分开编写。以下为回原点程序:

“回原点”FB程序编写完成,在OB组织块中调用,生成背景数据块。

7、建立一个FB,命名为“自动运行”,取消块的优化访问,设置块接口参数如下:

这里也有两个定时器,一个自动启动延时,也是为了防止误操作;另一个工件到位延时,是为了保证抓料的准确性。程序如下:

“自动运行”FB程序编写好后,插入组织OB块中,进行调用。

到此,PLC中的程序已编写完成。

转发是最大的鼓励!谢谢您的支持!

小贴士

PLC专属资料: 含有从入门到高级所有PLC学习资料(三菱/西门子/欧姆龙) ,电气经典18本大全书,历年电气考试真题、电气必备实训仿真软件、电气自动化行业各类型技术手册!

免责声明:本文转自网络,版权归原作者所有,如涉及作品版权问题,请及时与我们联系删除,谢谢!

如何获取 电气热门资料?

操作指引如下!

电气工程师讲案例:用PLC编程控制机械手实现简单搬运

很多人希望多分享一些PLC具体应用和维护的案例,满足大家的要求。今天咱们来谈一谈如何利用PLC来实现简单的搬运动作,让机械为人服务!这个例子应用到了顺序控制的指令,实际操作起来真的是非常方便,程序循环控制也很流畅!

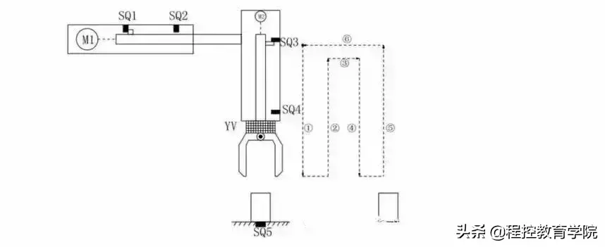
简易机械手结构图如图所示

M1为控制机械手左右移动的电动机M2为控制机械手上下升降的电动机YV线圈用来控制机械手夹紧防松SQ1为左到位检测开关SQ2为右到位检测开关SQ3为上到位检测开关SQ4为下到位检测开关 SQ5为工件检测开关

简易机械手的控制要求如下:机械手要将工件从工位A移到工位B 处;

机械手的初始状态(原点条件)是机械手应停在工位A的上方,SQ1、SQ3均闭合;

若原点条件满足且SQ5闭合(工件A处有工件),按下启动按钮,机械手按“原点→下降→夹紧→上升→右移→下降→防松→上升→左移→原点”的步骤工作。

动作图编程前理顺动作如何转移:

定义符号表:

硬件的接线图:

满足所有动作的程序如下:

这么多梯形图看着真是头晕目眩,接下来我们一段一段分析分析这个机械手是如何工作 的,其实这个图没有那么多的并行分支,所以转移起来逻辑非常简单!

来源:网络,版权归原作者,侵删

相关问答

汽车焊装升降床的结构和原理?

汽车焊装升降床是一种用于汽车生产制造过程中的设备,用于支撑和调整汽车零部件的位置,以便进行焊接和装配等工艺操作。汽车焊装升降床的结构通常包括床身、升...

麻烦同志们!有没有谁给我推荐一下!东升服务好的PLC编程系统...

[回答]膜架系统:预拉伸膜架,预拉伸可达250%,自动送膜,直流调速系统控制薄膜张力·升降立柱:双链条结构,升降速度变频分别可调·转台特性:采用M型开口,可直...

关于合成压缩机高压缸入口分子筛升压与降压速率的疑问-盖德问...

分子筛的升降压速率按规定在0.1mpa/min,系统调整负荷整个系统的压了波动不会很大(主要调整压缩机的转速),所以升降压速率不变为好。改变升降压速率...

想了解下升降货梯电路图是怎样的_其他问答_系统粉

[回答]能通过触按各个楼层上对应的点动按钮开关,使货梯轿厢在对应楼层停靠。控制柜中只用到到了继电器,接触器,空开,隔离变压器,和缺相保护器。谁能给我实...

自动升降柱安装方法

[回答]【山西科探科技有限公司】我公司一直从事于金属探测仪器的代理销售,包括国内外优质品牌地下探测器、安检门、升降柱,自动升降柱,液压升降柱,电动升...

升降横移车库如何使用,真的很方便吗

升降横移车库采用与立体仓库类似的原理和结构,在系统的每一层都有至少一台横移车负责本层的车辆存取,由升降机将不同的停车层与出入口相连,车辆只需...

自动升降柱安装应注意哪些问题

[回答]【山西科探科技有限公司】我公司一直从事于金属探测仪器的代理销售,包括国内外优质品牌地下探测器、安检门、升降柱,自动升降柱,液压升降柱,电动升...

升降柱安装方法

【山西科探科技有限公司】我公司一直从事于金属探测仪器的代理销售,包括国内外优质品牌地下探测器、安检门、升降柱,自动升降柱,液压升降柱,电动升...

学校门口防撞升降柱常见的施工步骤有哪些?

[回答]【山西华安科达安防科技有限公司】商场门口防撞升降柱、广场智能升降柱、步行街液压升降柱安全防护液压升降柱对施工区域采用围栏等设施进行包围隔...

施工升降机如何将变频器调整到高低速都能正常使用?施工升降...

[回答]高精密高精密是齿轮的关键发展前景。当今的工业设备具备很多作用,实际效果非常好。假如不太好,很有可能会造成出现意外损害。髙速因为工业设备已经...

 亚洲航空x  学问与智慧 
王经理: 180-0000-0000(微信同号)
10086@qq.com
北京海淀区西三旗街道国际大厦08A座
©2026  上海羊羽卓进出口贸易有限公司  版权所有.All Rights Reserved.  |  程序由Z-BlogPHP强力驱动
网站首页
电话咨询
微信号

QQ

在线咨询真诚为您提供专业解答服务

热线

188-0000-0000
专属服务热线

微信

二维码扫一扫微信交流
顶部